一、名称
HP BLEED VALVE
高压引气活门(HPV)
二、件号
6773F010000,6773F010000 Amdt A,6773G010000
三、章节号
36-11-27
四、适用机型
A319/A320
五、系统
36-PNEUMATIC
气动系统
六、安装位置
发动机短舱
![图片[1]-6773F010000,6773G010000 HP BLEED VALVE-航修札记](https://www.aeroacm.com/wp-content/uploads/2025/10/20251031222152681-word-image-10620-1.png)
![图片[2]-6773F010000,6773G010000 HP BLEED VALVE-航修札记](https://www.aeroacm.com/wp-content/uploads/2025/10/20251031222153942-word-image-10620-2.png)
七、部件原理
General Description
一般说明
(1) The Valve Bleed HP (High-Pressure) (HPV) is a component of the HP / IP pneumatic transfer system of the air bleed system in the engine. The HPV regulates the air pressure to supply the air conditioning system and the wing anti-ice system.
引气高压活门(HPV)是发动机引气系统中高压/低压气动传输系统的一个组成部分。该HPV通过调节空气压力,为空调系统和机翼防冰系统提供所需空气。
Detailed Description
详细描述
The Valve Bleed HP has four main subassemblies (Refer to Fig FUNC-2):
– A Butterfly Valve Assy
– A Pneumatic Actuator Assy
– A Regulator Assy
– An Overpressure Valve Assy.
HPV包含四个主要子组件(参见图FUNC-2):
–蝶板组件
–气动作动器组件
–调节器组件
–超压阀组件。
![图片[3]-6773F010000,6773G010000 HP BLEED VALVE-航修札记](https://www.aeroacm.com/wp-content/uploads/2025/10/20251031222154964-word-image-10620-3.png)
Operation
工作
A. Operating Principle Fig FUNC-3
工作原理Fig FUNC-3
The upstream pressure goes into the HPV through the pressure inlet (1) and the overpressure valve (2). The pressure decreases between the clapper (3) and its seat. The reduced pressure then goes into the chamber (A) of the Regulator sub-assembly through a calibrated hole (4). This pressure has an effect on a diaphragm (5) which controls the position of the clapper (3).
上游压力通过压力入口(1)和超压阀(2)进入HPV。在阀芯(3)与阀座之间,压力逐渐降低。随后,减压后的压力通过校准孔(4)进入调节器子组件的腔室(A)。该压力作用于膜片(5),从而控制阀芯(3)的位置。
The position of the clapper (3) supplies a constant reduced pressure in the opening chamber (C) of the pneumatic actuator when the unit regulates the pressure.
当部件调节压力时,阀芯(3)的位置在气动作动器的打开腔(C)内提供恒定的减少后的压力。(调节后压力)
The HPV downstream pressure is supplied at the downstream tapping and goes into the closing chamber (D) of the pneumatic actuator, between the distribution clapper (6) and its seat. The effect of the downstream pressure keeps the clapper (6) in the opening position.
HPV下游压力从下游取压口进入气动作动器的关闭腔室(D),位于分配阀阀芯(6)与其阀座之间。该下游压力使阀芯(6)保持开启状态。
Because the reference pressure supplied, or not, to the opening chamber (C) of the pneumatic actuator has a constant value, all the changes of the downstream pressure cause a change in the position of the butterfly to keep the downstream pressure at a constant value.
由于向气动作动器的打开腔(C)提供的基准压力具有恒定值,因此所有下游压力的变化都会引起蝶板位置的变化,以保持下游压力恒定。
The closing clapper (7) supplies the reference pressure in the opening chamber or in the closing chamber of the pneumatic actuator.
关闭阀芯(7)为气动作动器的打开腔或关闭腔提供基准压力。
If IP air bleed operates, or if the HP (High-Pressure) pressure is too high (overpressure valve closed), the ball valve (9) prevents the IP pressure input into the diaphragm of the regulator subassembly.
若IP引气启动,或当高压(HP)压力过高(超压阀关闭)时,球阀(9)将阻止IP压力进入调节器组件的膜片。
![图片[4]-6773F010000,6773G010000 HP BLEED VALVE-航修札记](https://www.aeroacm.com/wp-content/uploads/2025/10/20251031222205609-word-image-10620-4.png)
B. Detailed Operation
详细操作
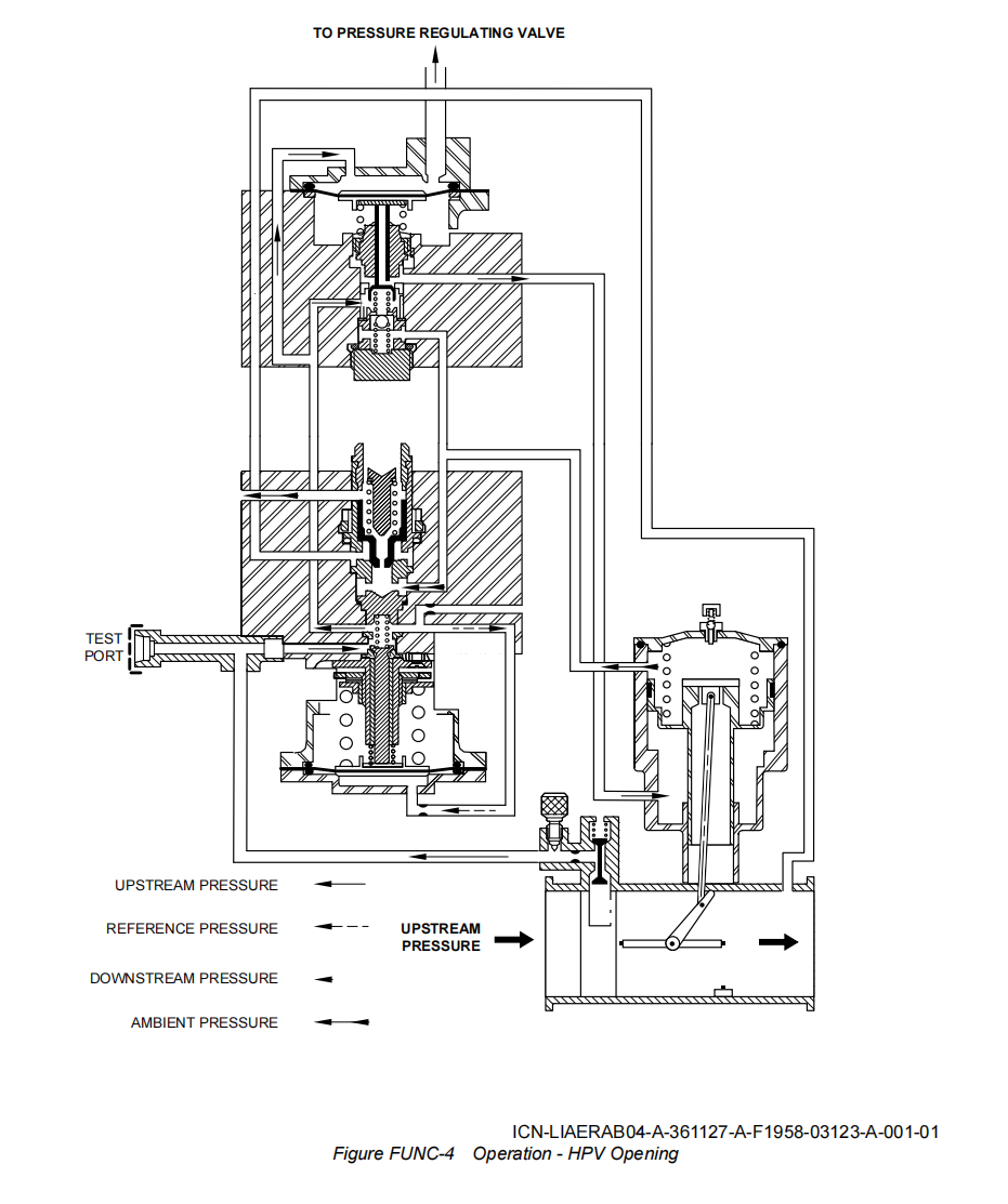
(1) Valve Opening (Refer to Fig FUNC-4).
活门打开(Refer to Fig FUNC-4)。
At engine idle speed, the HPV opens with a 0.55 bar rel. (Relative) (7.98 psig) minimum pressure. The regulated pressure supplied into the opening chamber (C) of the pneumatic actuator causes the opening of the Valve. The distribution clapper is closed ; the closing clapper is vented.
当发动机处于怠速状态时,HPV在0.55 bar(7.98 psig)的最低相对压力下开启。气动作动器的打开腔室(C)中调节后的压力促使活门开启。此时分配阀关闭,而关闭阀芯则处于排气状态。
![图片[5]-6773F010000,6773G010000 HP BLEED VALVE-航修札记](https://www.aeroacm.com/wp-content/uploads/2025/10/20251031222207722-word-image-10620-5.png)
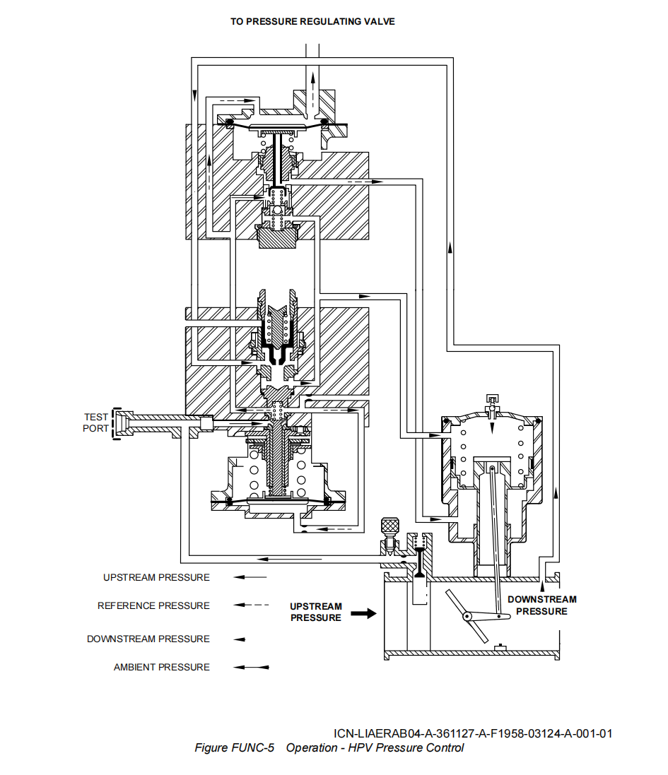
(2) Pressure Control (Refer to Fig FUNC-5)
压力控制(Refer to Fig FUNC-5)
If the engine speed increases, the HPV bleed pressure is more than a set value (2.48 bar rel. (35.96 psig)) ; the Valve controls the downstream pressure at a constant value of 2.48 bar rel. (35.96 psig).
当发动机转速升高时,HPV的引气压力将超过设定值(2.48 bar rel.(35.96 psig));此时活门会将下游压力维持在恒定值2.48 bar rel.(35.96 psig)。
The downstream pressure causes the opening of the distribution clapper of the regulator. The downstream pressure is supplied into the closing chamber (D) of the pneumatic actuator.
下游压力使调节器的分配阀芯开启,压力随即被输送至气动作动器的关闭腔室(D)。
A constant reference pressure is supplied into the opening chamber (C) of the pneumatic actuator.
恒定的基准压力被输入到气动作动器的打开腔室(C)中。
All the variations in the downstream pressure cause a change in the position of the butterfly to keep the downstream pressure constant.
所有下游压力的变化都会引起蝶板位置的变化,从而保持下游压力恒定。
The change in the differential pressure modifies the position of the butterfly, until the necessary value of the downstream regulated pressure is got.
差压的变化会改变蝶板的位置,直至达到下游调节压力的所需值。
![图片[6]-6773F010000,6773G010000 HP BLEED VALVE-航修札记](https://www.aeroacm.com/wp-content/uploads/2025/10/20251031222209633-word-image-10620-6.png)
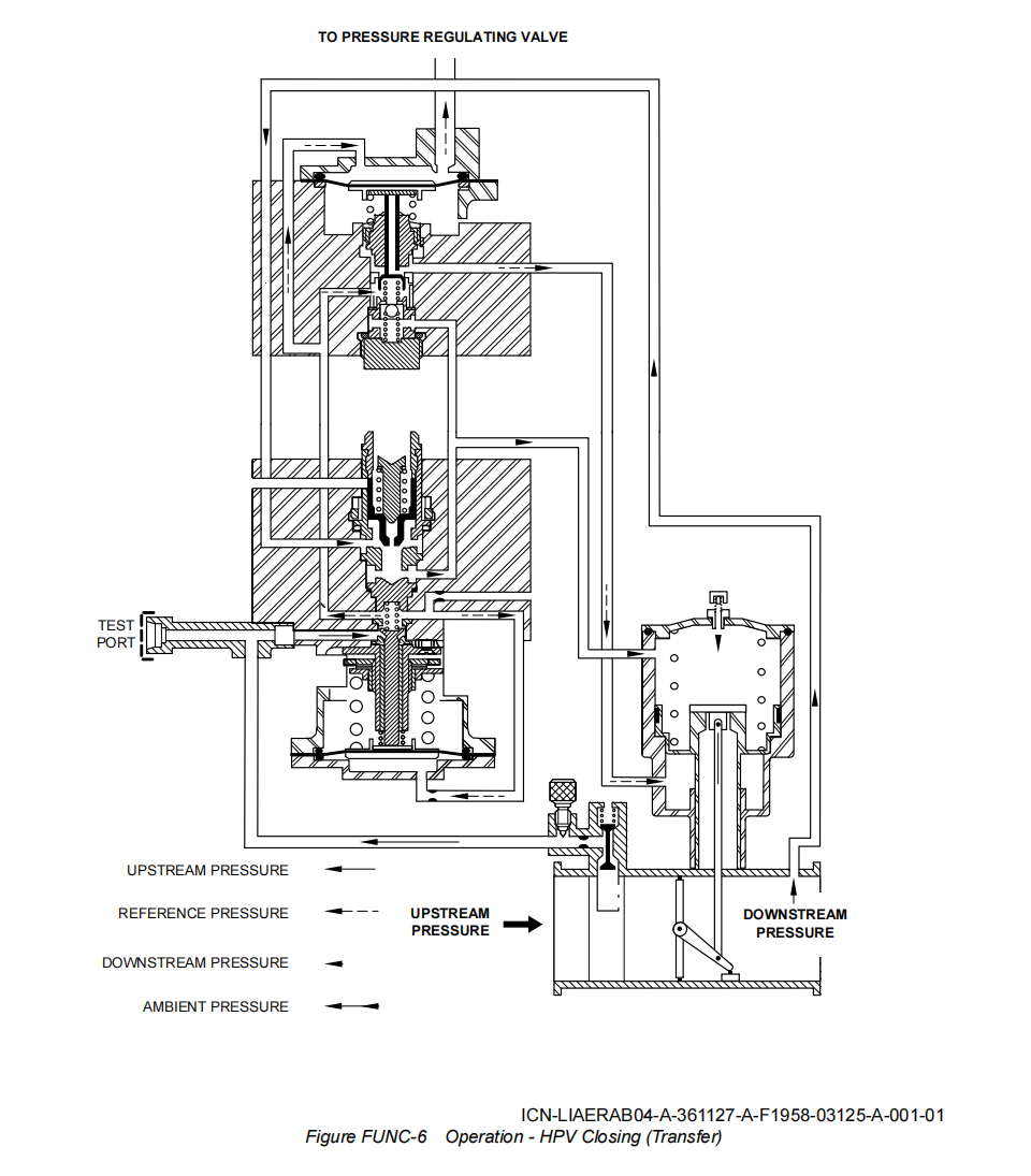
(3) HPV Closing (Transfer Configuration) (Refer to Fig FUNC-6)
HPV关闭(传输构型)(Refer to Fig FUNC-6)
From a sufficiently high engine speed, the IP bleed pressure from the PRV causes the closing of the HPV.
当发动机转速足够高时,来自PRV的IP引气会使HPV关闭。
![图片[7]-6773F010000,6773G010000 HP BLEED VALVE-航修札记](https://www.aeroacm.com/wp-content/uploads/2025/10/20251031222212697-word-image-10620-7.png)
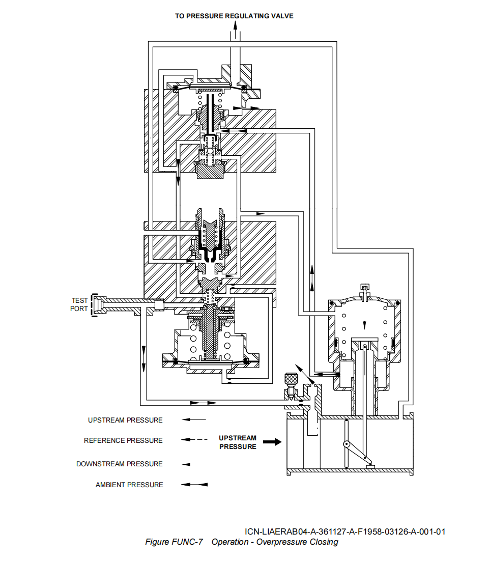
(4) HPV Closing (Overpressure Safety Configuration) (Refer to Fig FUNC-7)
HPV关闭(超压安全构型)
If the HP bleed pressure is more than a set value (HP bleed pressure more than 7.24 bar rel. (105 psig)), the pressure that goes through the pressure inlet causes the opening of the overpressure valve and the closing of the air inlet to the regulator sub-assembly. The chamber of the regulator closing system is vented, and the clapper (7) moves against its seat. The downstream pressure is supplied into the closing chamber (D) while the opening chamber (C) is vented. The Valve is closed.
当高压引气压力超过设定值(即高于7.24 bar rel. (105 psig))时,压力进入调节器的入口压力会触发超压阀开启,同时关闭调节器子组件的进气口。此时调节器关闭系统的腔室开始排气,阀芯(7)开始向其阀座移动顶住。下游压力被供应至关闭腔室(D),而打开腔室(C)则进行排气。最终活门完成关闭。
(5) Pneumatic Coupling of the HPV with the Pressure Regulating Valve
HPV与PRV的气动耦合
If the aircraft solenoid valve is energized or if the solenoid of the THS is energized, the pneumatic coupling line between the PRV and the HPV is vented. This causes the closing of the HPV.
若飞机电磁阀或THS通电,PRV与HPV之间的气动耦合管路将被排气,从而导致HPV关闭。
![图片[8]-6773F010000,6773G010000 HP BLEED VALVE-航修札记](https://www.aeroacm.com/wp-content/uploads/2025/10/20251031222214606-word-image-10620-8.png)
八、工作参数
![图片[9]-6773F010000,6773G010000 HP BLEED VALVE-航修札记](https://www.aeroacm.com/wp-content/uploads/2025/10/20251031222216890-word-image-10620-9.png)
九、在系统中工作原理
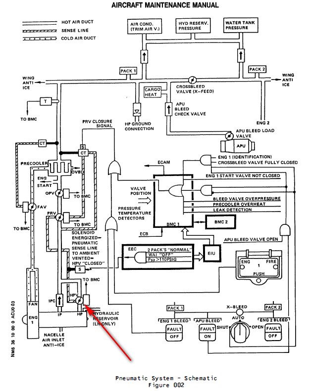
HPV装在引气系统的高压级,在怠速时,从高压级引气,HPV打开,当压力到达预设值时,HPV关闭,从中压级引气。
Air is generally bled from an Intermediate Pressure (IP) stage of the engine High Pressure (HP) compressor to minimize engine pressure losses. This is the normal engine air-bleed configuration.
– The IP stage is the 7th HP compressor stage. At low engine speeds, when the pressure from the IP stage is insufficient, air is automatically bled from a higher compressor stage (HP stage). This happens especially at some aircraft holding points and during descent, with engines at idle.
– The HP stage is the 10th HP compressor stage. Transfer of air bleed is achieved by means of a pneumatically operated-butterfly valve, designated HP bleed valve (4000HA).
为降低发动机压力损失,通常会从发动机高压(HP)压缩机的中间压力(IP)级引气,这就是发动机的常规引气构型。
-IP级是高压压气机的第七级。当发动机转速较低时(怠速),若IP级压力不足,系统会自动从更高一级的高压级引气。这种情况尤其在飞机停留点和下降过程中发动机怠速运转时发生。
-HP级是HP压缩机的第十级。通过气动作动活门(高压引气活门HPV,4000HA)实现引气。
When the HP bleed valve is closed, air is directly bled from the IP stage through an IP bleed check valve (7110HM), fitted with two flappers.
当HPV关闭时,空气会直接从IP级通过IP单向活门(7110HM)引气,该单向活门配有两片活门板。
When the HP bleed valve is open, the HP stage pressure is admitted into the pneumatic ducting and closes the IP bleed check valve. Air is then bled from the HP stage only. The HP bleed valve operates pneumatically and is connected by a sense line to a bleed pressure regulator valve (4001HA) and to a solenoid (4029KS) .
当HPV开启时,高压级压力被导入气动管道并中压级单向活门,此时仅从高压级引气。该HPV采用气动控制,通过感应管路连接至压力调节活门(4001HA)和电磁阀(4029KS)。
During cruise in normal bleed condition, the solenoid (4029KS) (installed in the fan compartment) is energized. This causes the solenoid opens to ambient the HPV PRV coupling sense line which lets the HPV close pneumatically. It avoid a permanent HP bleed due to low IP engine pressures.
在正常引气工况下巡航时,安装在风扇舱内的电磁阀(4029KS)通电。这使得电磁阀打开,使HPV PRV耦合感应管路与环境相通,从而允许HPV气动关闭。这样可避免因IP发动机压力过低而造成持续高压引气。
The HP Bleed Valve is a 4 in. dia. butterfly-type valve which operates as a shut-off and pressure regulating valve. The HP bleed valve is normally spring-loaded closed in the absence of upstream pressure. A minimum pressure of 8 psig is necessary to open the valve.
HPV是一种4英寸直径的蝶板类型的活门,兼具关断和压力调节功能。该活门在无上游压力时在弹簧载荷下通常处于关闭状态,需达到8 psi的最低压力才能开启。
The HP bleed valve pneumatically limits the downstream static pressure to 36 plus or minus 3 psig. It closes fully pneumatically when the upstream static pressure reaches 120 psig plus 5 psig or minus 10 psig. A pneumatic sense line connects the HP bleed valve with the bleed pressure regulator valve (PRV) in order to make sure that the HP bleed valve will close when bleed pressure regulator valve is controlled closed.
HPV通过气动方式将下游静压限制在36±3 psig。当上游静压达到120(+5,-10) psig时,该活门会自动完全关闭。为确保压力调节活门(PRV)关闭时HPV同步关闭,系统配置了气动感应管路,将HPV与PRV相连。
A solenoid is installed in the fan compartment. It is connected by a sense line to the HPV-PRV coupling sense line. When the engine is used with the old engine bleed air design, the Thrust Specific Fuel Consumption (TSFC) increases. This is because of low IP engine pressures give permanent HP bleed. To avoid this, during cruise with normal bleed condition,
– Wing Anti-Icing (WAI) not selected ON
– Normal bleed configuration (2 bleeds, 2 packs)
– Ps3 more than or equal to 110 psig
– Altitude over 15000ft
the solenoid is energized by the Engine Electronic Controller (EEC). It opens to ambient the HPV-PRV coupling sense line which lets HPV controlled close pneumatically.
风扇舱内安装有电磁阀,通过感应线与HPV-PRV耦合感应管路相连。当发动机采用旧式引气设计时,推力比燃油消耗率(TSFC)会升高。这是因为低进气压力会导致高压持续引气。为避免这种情况,在正常引气模式巡航时,需满足以下条件:
-机翼防冰系统(WAI)未开启、
-常规引气配置(2个引气口+2个packs)、
-Ps3压力表读数≥110 psi、
-飞行高度超过15000英尺。
此时发动机电子控制器(EEC)将向电磁阀供电,使其打开HPV-PRV耦合感应管路,从而实现HPV气动控制关闭。
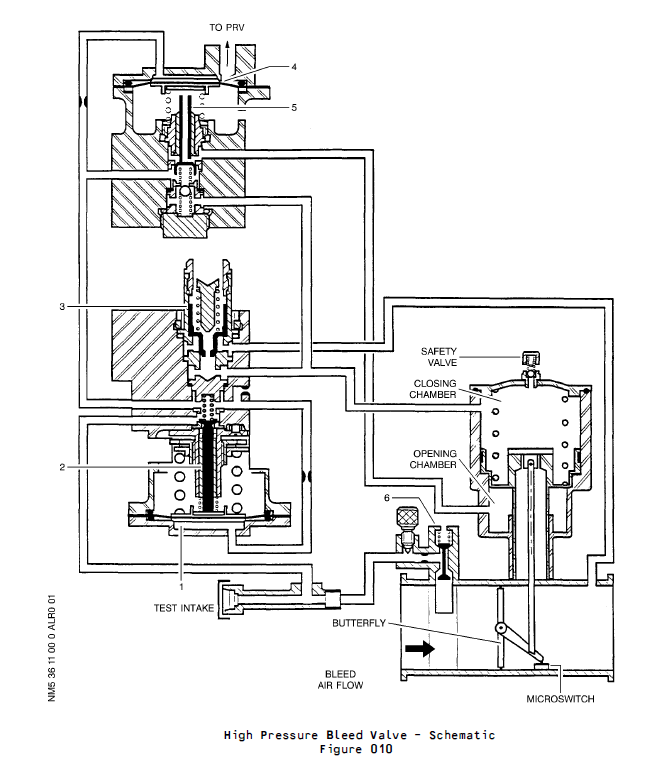
(3) Detailed Description (Ref. Fig. 010)
The HP bleed valve contains three main parts :
– a valve body,
– a pneumatic actuator,
– a regulator assembly.
详细描述(参见图010):
HPV包含三个主要组件:
-活门壳体,
-气动作动器,
-调节器组件。
(a) Regulation
The HP bleed valve upstream pressure supplies chamber (1) of the regulator through a jet to control the position of the clapper (2) and maintain constant air pressure in the HP bleed valve actuator opening chamber. The test intake is used for checking correct valve operation on the ground by directly supplying the regulator. The HP bleed valve downstream presure supplies the HP bleed valve actuator closing chamber through distribution clapper (3). Indeed when downstream pressure reaches the value determined by spring preloading.
调节系统:
HPV上游压力通过限流孔进入调节器的腔室(1),用于控制阀芯(2)的位置,从而维持HPV作动器开启腔室内的恒定气压。测试进气口通过直接向调节器供气的方式,用于在地面检查活门的正常运行状态。HPV下游压力则通过分配阀芯(3)作用于作动器关闭腔室,当下游压力达到弹簧预加载设定值时,该阀芯将自动关闭。
(b) Opening/closing
Reduced pressure air supplies chamber (4) of the opening/closing sub assembly though a jet to control the position of clapper (5) against its lower seat position and allow the HP bleed valve actuator opening chamber supply with reduced pressure air. When chamber (4) is vented to ambient the clapper (5) leaves its lower seat position and reduced pressure air is allowed to supply the HP bleed valve actuator closing chamber (by unseating the springloaded ball).
打开/关闭
通过限流孔向打开/关闭子组件的腔室(4)输送调节降低后的气压,控制阀芯(5)顶住在其下阀座的位置,同时为HPV作动器的开启腔室提供调节降低后的气压。当腔室(4)与外界相通时,阀芯(5)脱离下阀座位置,调节后气压随即进入HPV作动器的关闭腔室(通过释放弹簧加载的球体实现)。
(c) Overpressure Safety device
When upstream pressure reaches a specified value, clapper (6) vents to ambient chamber (4) of the opening/closing subassembly and plugs upstream pressure regulator inlet. This causes the HP bleed valve to close.
超压安全装置
当上游压力达到设定值时,阀芯(6)会向打开/关闭组件的环境腔室(4)泄压(放气),并关闭上游压力调节器的入口,从而导致HPV关闭。
(d) A safety valve attached to the cover protects the pneumatic actuator against overpressure in case of HP bleed valve failed open.
当HPV失效在开位时,安装在盖板上的安全阀可防止气动作动器因超压而受损。
![图片[10]-6773F010000,6773G010000 HP BLEED VALVE-航修札记](https://www.aeroacm.com/wp-content/uploads/2025/10/20251031222217494-word-image-10620-10.png)
![图片[11]-6773F010000,6773G010000 HP BLEED VALVE-航修札记](https://www.aeroacm.com/wp-content/uploads/2025/10/20251031222217131-word-image-10620-11.png)
![图片[12]-6773F010000,6773G010000 HP BLEED VALVE-航修札记](https://www.aeroacm.com/wp-content/uploads/2025/10/20251031222217102-word-image-10620-12.png)
![图片[13]-6773F010000,6773G010000 HP BLEED VALVE-航修札记](https://www.aeroacm.com/wp-content/uploads/2025/10/20251031222218993-word-image-10620-13.png)
![图片[14]-6773F010000,6773G010000 HP BLEED VALVE-航修札记](https://www.aeroacm.com/wp-content/uploads/2025/10/20251031222219586-word-image-10620-14.png)
![图片[15]-6773F010000,6773G010000 HP BLEED VALVE-航修札记](https://www.aeroacm.com/wp-content/uploads/2025/10/20251031222219335-word-image-10620-15.png)
![图片[16]-6773F010000,6773G010000 HP BLEED VALVE-航修札记](https://www.aeroacm.com/wp-content/uploads/2025/10/20251031222220880-word-image-10620-16.png)









暂无评论内容