一、名称
CONTROL VALVE – SHUT OFF
关断控制活门 (压力调节关断活门PRSOV)
二、件号
6778B010001
三、章节号
36-10-21
四、适用机型
ARJ21
五、系统
36-PNEUMATIC
气源
六、安装位置
发动机短舱
![图片[1]-6778B010001 CONTROL VALVE – SHUT OFF(PRSOV)-航修札记](https://www.aeroacm.com/wp-content/uploads/2025/11/20251104223230210-word-image-10678-1.png)
![图片[2]-6778B010001 CONTROL VALVE – SHUT OFF(PRSOV)-航修札记](https://www.aeroacm.com/wp-content/uploads/2025/11/20251104223232245-word-image-10678-2.png)
![图片[3]-6778B010001 CONTROL VALVE – SHUT OFF(PRSOV)-航修札记](https://www.aeroacm.com/wp-content/uploads/2025/11/20251104223233373-word-image-10678-3.png)
七、部件原理
General Description
The Shut Off Control Valve (SOCV) is a part of the bleed air system. The SOCV regulates the air pressure to supply the air conditioning and wing anti-ice systems
概述
关断控制活门(PN:6778B010001)是 ARJ21 飞机引气系统的一部分,通过该活门调节气压提供给空调系统和机翼防冰系统。
Detailed Description (Refer to Figure 2)
详细描述
(1) The SOCV is composed of four main parts:
关断控制活门(PN:6778B010001)由四个主要部分组成:
(a) Valve Assy
活门组件
– The Valve Assy is composed of a valve body and of a butterfly attached to an inclined axis.
蝶形活门由活门壳体和连接在倾斜的轴上的活门板组成。
– A pneumatic actuator operates the butterfly.
一个气动作动器控制的活门板。
– The body of the Valve Assy has an upstream pressure tapping which supplies the Regulator Assy.
蝶形活门壳体有一个上游测压口,为调节器供气。
– The valve body and the butterfly are made of high temperature stainless steel.
活门壳体和活门板由高温不锈钢制成
(b) Pneumatic Actuator
气动作动器
– The pneumatic actuator is composed of a piston and cylinder assembly and of a return spring which closes the butterfly.
气动作动器由一个活塞和气缸组件以及一个关闭活门板的回位弹簧组成。
– The actuator body and the piston are made of light alloy.
作动器壳体和活塞由铝合金制成。
– The Regulator Assy supplies air pressure to the opening and closing chambers of the actuator.
调节器向作动器的打开和关闭腔提供气压。
– The butterfly shaft operates an end-of-travel microswitch which indicates the position of the valve: CLOSED or NOT CLOSED.
蝶轴操作微动开关,该开关指示活门的位置:关闭或未关闭。
(c) Regulator Assy
调节器
The Regulator Assy is made of light alloy and consists of three main subassemblies:
调节器由铝合金制成,由三个主要组件组成:
– A pressure reducer which is connected to the upstream pressure taping with a pipe. The pressure reducer supplies the opening/closing system with a constant pressure.
通过管道连接到上游压力口的减压器,减压器为打开/关闭系统提供恒定压力。
– An opening/closing system which either vents the opening chamber or supplies it with pressure from the pressure reducer.
一个打开/关闭系统,用于对打开腔进行排气或从减压器向其提供压力。
– A non return valve with an union to connect it to the downstream circuit on the aircraft. The non return valve prevents air leak from upstream to downstream through the Regulator Assy, when the butterfly is closed.
带有接头的止回阀,用于将其连接到飞机的下游回路。当活门板关闭时,止回阀通过调节器防止空气从上游泄漏到下游。
(d) Solenoid Assy
电磁铁
The Solenoid Assy is equipped with an electrical connector. The Solenoid Assy controls a clapper which is connected with a pipe to the opening/closing system of the Regulator Assy. When the Solenoid Assy is energized, it closes the clapper which controls the opening of the SOCV
电磁铁有一个电插座,电磁铁控制阀芯,该阀芯与调节器的打开/关闭系统连接。当电磁铁通电时,它关闭控制关断控制活门打开的阀芯。
![图片[4]-6778B010001 CONTROL VALVE – SHUT OFF(PRSOV)-航修札记](https://www.aeroacm.com/wp-content/uploads/2025/11/20251104223233526-word-image-10678-4.png)
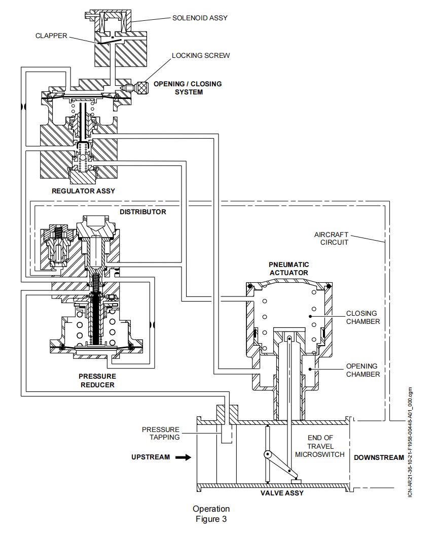
Operation(Refer to Figure 3)
A.Initial Position (Pneumatic System not Pressurized)
When the pneumatic system is not pressurized, there is not air pressure in the chambers of the pneumatic actuator. The return spring pushes the piston of the actuator to close the Valve Assy. The opening and closing chambers are vented through the Regulator Assy.
B.Closed Position (Pneumatic System Pressurized)
When the pneumatic system is pressurized, the air pressure from the upstream pressure tapping of the Valve Assy supplies the pressure reducer. The pressure reducer reduces and stabilizes the air pressure. The air pressure from the pressure reducer supplies the opening/closing system.
When the Solenoid Assy is not energized, its clapper, open, vents the chamber of the diaphragm of the opening/closing system. In this position, the diaphragm releases the valve of the opening/closing system. The valve of the opening/closing system, closed, vents the opening chamber of the pneumatic actuator. At the same time, the air pressure from the pressure reducer opens a clapper and supplies the closing chamber of the pneumatic actuator. Then, the Valve Assy is closed or moves to the closed position if it was open.
C.SOCV Opening (Pneumatic System Pressurized)
When the Solenoid Assy is energized, the tappet of the Solenoid Assy pushes and closes the clapper.The pressure from the pressure reducer pushes the diaphragm of the opening/closing system. The diaphragm pushes and opens the valve of the opening/closing system. The regulated pressure from the pressure reducer supplies the opening chamber of the pneumatic actuator. At the same time the jet of the poppet valve vents the closing chamber of the pneumatic actuator. Then, the Valve Assy opens.
D.Pressure Regulation (Pneumatic System Pressurized)
When the downstream pressure in the closing chamber of the pneumatic actuator becomes higher than the regulated pressure in the opening chamber, the downstream pressure from the aircraft circuit opens the non-return valve and supplies the closing chamber of the pneumatic actuator, then the butterfly moves to close. The butterfly closing decreases the air flow through the SOCV; that decreases the downstream pressure. The upstream pressure is used to generate a constant pressure in the actuator opening chamber and the downstream pressure is routed to the closing chamber. Any increase in the downstream pressure above 3.1 bar rel. (44.96 psig) causes the butterfly to close. Any decrease in the downstream pressure below 3.1 bar rel. (44.96 psig) causes the butterfly to open. Thus, the SOCV controls a constant pressure of 3.1 bar rel. (44.96 psig) in the downstream circuit.
工作原理
(1) 初始位置(气动系统未加压)
当气动系统不加压时,气动作动器的腔室中没有气压,回位弹簧推动作动器的活塞关闭蝶阀,打开和关闭腔通过调节器通向大气。
(2) 关闭位置(气动系统加压)
当气动系统加压时,来自蝶阀上游取压口的空气压力供应到减压器。减压器降低并稳定空气压力。来自减压器的空气压力供应到打开/关闭系统。
当电磁阀未通电时,其阀芯打开,使打开/关闭系统的膜片腔排气。在此位置,膜片释放打开/关闭系统的阀门。
打开/关闭系统的阀门关闭,使气动作动器的打开腔排气。同时,来自减压器的空气压力打开阀芯并供应气动作动器的关闭腔。然后,蝶阀关闭或者在打开时移动到关闭位置。
(3) 活门开启(气动系统加压)
当电磁阀通电时,电磁阀的顶杆推动并关闭阀芯。来自减压器的压力推动打开/关闭系统的膜片,膜片推动和打开开闭系统的阀门,来自减压器的调节压力供应到气动作动器的打开腔。同时,提升阀的限流孔放掉气动执作动器关闭室的气压。然后,蝶阀打开。
(4) 压力调节(气动系统加压)
当气动作动器关闭腔内的下游压力高于打开腔内的调节压力时,来自飞机回路的下游压力打开止回阀并供应到气动作动器的关闭腔,然后蝶阀移动关闭。蝶阀关闭减少了通过活门的空气流量,从而降低了下游压力。
上游压力用于在作动器打开腔中产生恒定压力,下游压力被输送至关闭腔。高于 3.1 bar rel.的下游压力任何增加都会导致蝶阀关闭。低于 3.1 bar rel.的下游压力任何降低都会导致蝶阀打开。这样,活门就在下游回路中控制了一个 3.1 bar 的稳定压力。
![图片[5]-6778B010001 CONTROL VALVE – SHUT OFF(PRSOV)-航修札记](https://www.aeroacm.com/wp-content/uploads/2025/11/20251104223235304-word-image-10678-5.png)
八、工作参数
![图片[6]-6778B010001 CONTROL VALVE – SHUT OFF(PRSOV)-航修札记](https://www.aeroacm.com/wp-content/uploads/2025/11/20251104223236828-word-image-10678-6.png)
九、在飞机系统中的工作原理及互联
两台发动机各有一套引气系统,发动机引气系统控制引气的温度和压力。 发动机引气是从发动机高压压气机的第5级和第9级引出的。高压活门(HPV)控制第9级引气的气流,中压单向活门(IPCV)防止引气倒流。
压力调节关断活门(PRSOV)用于调节发动机引气的压力。 风扇空气活门(FAV)和引气温度传感器(BTS)调节进入预冷器(PCE) 的风扇空气流量,从而控制发动机引气的温度。
APU可以在地面为空调系统和发动机起动提供高压气体。在高度限制范围内,APU也可以在空中为空调系统和发动机起动提供压缩空气。
在飞机左侧有一个高压地面接头,地面时可以连接高压地面车,为空调系统和发动机起动提供压缩空气。
交输引气活门(CBV)将引气系统分成左、右两部分,可以实现左、右系统的连通和隔离。
![图片[7]-6778B010001 CONTROL VALVE – SHUT OFF(PRSOV)-航修札记](https://www.aeroacm.com/wp-content/uploads/2025/11/20251104223237441-word-image-10678-7.png)
![图片[8]-6778B010001 CONTROL VALVE – SHUT OFF(PRSOV)-航修札记](https://www.aeroacm.com/wp-content/uploads/2025/11/20251104223240203-word-image-10678-8.png)
![图片[9]-6778B010001 CONTROL VALVE – SHUT OFF(PRSOV)-航修札记](https://www.aeroacm.com/wp-content/uploads/2025/11/20251104223242489-word-image-10678-9.png)
发动机引气采用双发两级引气,按引气压力大小和下游用气需求,5级引气和9级引气自动转换。
在发动机高转速时,高压活门关闭,中压单向活门打开,采用5级引气供往压力调节关断活门。
在发动机低转速时,高压活门打开,中压单向活门关闭,采用9级引气供往压力调节关断活门。
引气控制面板上有发动机引气按钮,用于控制压力调节关断活门的打开和关断。压力调节关断活门可以调节引气总管的发动机引气压力。
风扇空气活门和引气温度传感器调节进入预冷器的风扇空气流量,从而控制发动机引气的温度。
![图片[10]-6778B010001 CONTROL VALVE – SHUT OFF(PRSOV)-航修札记](https://www.aeroacm.com/wp-content/uploads/2025/11/20251104223245502-word-image-10678-10.png)
![图片[11]-6778B010001 CONTROL VALVE – SHUT OFF(PRSOV)-航修札记](https://www.aeroacm.com/wp-content/uploads/2025/11/20251104223247379-word-image-10678-11.png)
发动机引气采用双发两级引气,按引气压力大小和下游用气需求,5 级和9 级引气自动转换。综合空气系统控制器(IASC)依据系统构型、制冷组件入口压力传感器(PIPS)信号、发动机FADEC信号等控制高压活门的开关自动完成5级和9级引气的转换。
系统最大限度使用5级引气,以降低对飞机总体性能的影响。当5级引气压力(由PIPS提供)不足时,综合空气系统控制器(IASC)控制高压活门打开,9级引气使中压单向活门关闭,采用9级引气供往下游用气用户。
当5级引气压力够用时(由FADEC按发动机转速折算后经DCU提供),综合空气系统控制器(IASC)控制高压活门关闭,5级引气使中压单向活门打开,采用5级引气供往下游用气用户。
![图片[12]-6778B010001 CONTROL VALVE – SHUT OFF(PRSOV)-航修札记](https://www.aeroacm.com/wp-content/uploads/2025/11/20251104223248997-word-image-10678-12.png)
发动机引气系统是通过压力调节关断活门(PRSOV)来实现引气关断的。
压力调节关断活门可以通过引气控制面板的“L/R ENG”进行手动关断,也可以通过综合空气系统控制器(IASC)控制进行自动关断。
在以下情况下,压力调节关断活门自动关断:
-APU引气
-发动机起动
-发动机关车
-发动机火警
-发动机引气超温
![图片[13]-6778B010001 CONTROL VALVE – SHUT OFF(PRSOV)-航修札记](https://www.aeroacm.com/wp-content/uploads/2025/11/20251104223249602-word-image-10678-13.png)
发动机引气系统通过压力调节关断活门进行压力控制。压力调节关断活门的压力调节是通过电控、气动方式来实现的。
当压力调节关断活门的电磁阀通电且上游引气压力超过 0.9bar 时,压力调节关断活门开始打开。随着下游压力的增加,压力调节关断活门的气动作动器通过下游的反馈压力进行压力调节,将压力调节关断活门出口压力控制在3.1±0.2bar。
![图片[14]-6778B010001 CONTROL VALVE – SHUT OFF(PRSOV)-航修札记](https://www.aeroacm.com/wp-content/uploads/2025/11/20251104223250204-word-image-10678-14.png)
发动机引气系统通过预冷器、风扇空气活门、引气温度传感器进行温度控制。
预冷器是一个叉流式热交换器,使用发动机风扇气流来冷却发动机引气。
综合空气系统控制器(IASC)根据引气温度传感器的测量值来调节风扇空气 活门的开度,控制进入预冷器的风扇空气流量,从而调节预冷器出口的发动 机引气温度。
当防冰系统不工作时,预冷器出口的发动机引气温度控制在200℃;当防冰系统工作时,预冷器出口的发动机引气温度控制在225℃。
当引气温度传感器的测量值超过260℃达30s或超过280℃达1s时,在EICAS上会显示CAUTION信息“L/R ENG BLEED FAIL”,且引气控制面板“L/R ENG”按钮的“FAIL”琥珀色告警灯亮,告警一侧的压力调节关断活门自动关闭。









暂无评论内容