一、名称
OVERPRESSURE VALVE
超压活门
二、件号
6740E010000,6740E010000 Amdt A
三、章节号
36-11-58
四、适用机型
A320
五、系统
36 PNEUMATIC
气源
六、安装位置
发动机短舱
![图片[1]-6740E010000 OVERPRESSURE VALVE-航修札记](https://www.aeroacm.com/wp-content/uploads/2025/10/20251025230139974-word-image-10521-1.png)
七、部件原理
General Description
The pneumatically controlled overpressure valve of the butterfly type, is installed in the engine air bleed system of the aircraft, in the pressure control/limitative section of the system. It enables to interrupt the pressure supply of the system when the bleed pressure reaches a certain level of overpresssure.
概述:
该蝶板式气动控制的超压阀安装于飞机发动机空气引气系统,压力控制/限制段,当引气压力达到超压的设定值时,可自动切断系统供气。
Operation
工作
A. General Operation
工作原理
With no bleed pressure supply, the butterfly is held in the full opening position under the actuator spring load. When the valve is supplied with bleed pressure, the regulator clapper is submitted to the valve upstream pressure on one side, and to the regulator spring load on the other side.
在无引气压力供应时,蝶板在作动器弹簧载荷作用下保持全开状态。当活门供应引气压力时,调节器阀芯一侧承受上游压力,另一侧则承受调节器弹簧载荷。
B. Detailed Operation
详细操作
(1) Full Opening
全开
The clapper is held against its seat by the spring load.
弹簧的弹力使阀芯抵住其座。
(2) Beginning of Valve Closing
活门开始关闭
The overpressure valve starts to close from 5.46 bar rel. (Relative) (79 psig).
当压力达到5.46 bar rel.(79 psig)时,超压活门开始关闭。
(3) Full Closing
全关
Over 5.86 bar rel. (85 psig), the overpressure valve is fully closed. The overpressure causes the clapper opening, then the upstream pressure is sent into the pneumatic actuator closing chamber and causes the butterfly valve full closing.
当压力超过5.86 bar rel.(85 psig)时,超压活门完全关闭。此时超压使阀芯开启,随后上游压力进入气动作动器的关闭腔室,促使蝶板完全关闭。
![图片[2]-6740E010000 OVERPRESSURE VALVE-航修札记](https://www.aeroacm.com/wp-content/uploads/2025/10/20251025230139829-word-image-10521-2.png)
八、工作参数
![图片[3]-6740E010000 OVERPRESSURE VALVE-航修札记](https://www.aeroacm.com/wp-content/uploads/2025/10/20251025230140177-word-image-10521-3.png)
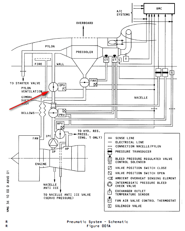
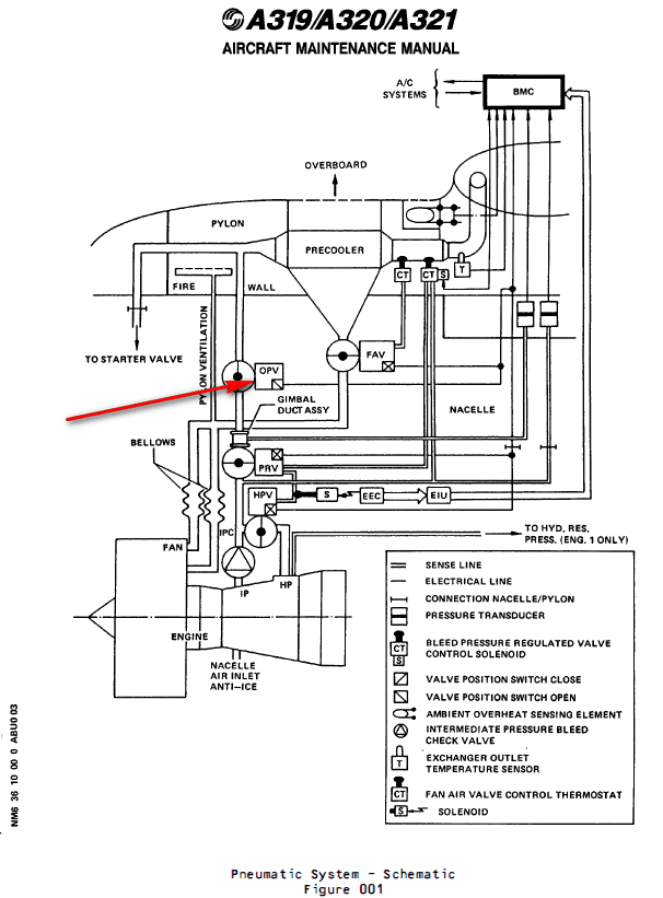
九、在飞机系统中的工作原理及互联
an Over-Pressure Valve (OPV) which protects the downstream pneumatic system if the PRV does not operate
一个超压活门(OPV),如果PRV不工作,它将保护下游气动系统
Downstream of the PRV an overpressure valve (OPV) (5HA) is installed to protect the pneumatic system against damage if overpressure occurs.
在PRV下游安装一个超压活门(OPV)(5HA),用于保护气动系统,以防发生超压时损坏。
(1) The OPV is a 4 in. dia. butterfly-type valve, whose operation is fully pneumatic. In normal conditions the valve is spring-loaded open.
OPV是一个直径为4英寸的蝶板类型的活门,其操作是完全气动的。在正常情况下,阀门是弹簧加载打开的。
(2) Detailed Description (Ref. Fig. 026)
详细描述(Ref. Fig. 026)
The OPV contains two main parts :
OPV包含两个主要部分:
– a valve body
活门主体
– an actuator assembly.
作动器组件
(a) Regulation
调节
When the upstream pressure increases and reaches 79 psig, the OPV starts to close (pressure on the piston overcomes the spring force). This decreases the air flow and so reduces the downstream pressure. At 85 psig upstream pressure the OPV is fully closed, it opens again when the upstream pressure has decreased to between 20 and 57 psig.
当上游压力增加并达到79 psig时,OPV开始关闭(活塞上的压力克服了弹簧力)。这减少了气流,从而降低了下游压力。在上游压力为85 psig时,OPV完全关闭,当上游压力降低到20至57 psig之间时,OPV再次打开。
(b) Safety devices and indications
安全装置和指示
The OPV is equipped with a test port which serves to perform an _in situ_ test.
OPV配备有测试端口,用于执行现场测试。
A microswitch in the OPV signals the extreme open position.
OPV中的微动开关指示极限打开位置。
(3) Controls and Indicating
控制和指示
OPV operation is fully pneumatic. It cannot be controlled from the cockpit.
OPV操作完全气动,不能在驾驶舱内进行控制。
![图片[4]-6740E010000 OVERPRESSURE VALVE-航修札记](https://www.aeroacm.com/wp-content/uploads/2025/10/20251025230140906-word-image-10521-4.png)
![图片[5]-6740E010000 OVERPRESSURE VALVE-航修札记](https://www.aeroacm.com/wp-content/uploads/2025/10/20251025230141812-word-image-10521-5.png)
![图片[6]-6740E010000 OVERPRESSURE VALVE-航修札记](https://www.aeroacm.com/wp-content/uploads/2025/10/20251025230142752-word-image-10521-6.png)
![图片[7]-6740E010000 OVERPRESSURE VALVE-航修札记](https://www.aeroacm.com/wp-content/uploads/2025/10/20251025230143599-word-image-10521-7.png)
![图片[8]-6740E010000 OVERPRESSURE VALVE-航修札记](https://www.aeroacm.com/wp-content/uploads/2025/10/20251025230143254-word-image-10521-8.png)
![图片[9]-6740E010000 OVERPRESSURE VALVE-航修札记](https://www.aeroacm.com/wp-content/uploads/2025/10/20251025230144623-word-image-10521-9.png)
![图片[10]-6740E010000 OVERPRESSURE VALVE-航修札记](https://www.aeroacm.com/wp-content/uploads/2025/10/20251025230144417-word-image-10521-10.png)
![图片[11]-6740E010000 OVERPRESSURE VALVE-航修札记](https://www.aeroacm.com/wp-content/uploads/2025/10/20251025230145358-word-image-10521-11.png)
![图片[12]-6740E010000 OVERPRESSURE VALVE-航修札记](https://www.aeroacm.com/wp-content/uploads/2025/10/20251025230146681-word-image-10521-12.png)
![图片[13]-6740E010000 OVERPRESSURE VALVE-航修札记](https://www.aeroacm.com/wp-content/uploads/2025/10/20251025230146841-word-image-10521-13.png)
![图片[14]-6740E010000 OVERPRESSURE VALVE-航修札记](https://www.aeroacm.com/wp-content/uploads/2025/10/20251025230146961-word-image-10521-14.png)










暂无评论内容