一、名称
OVERPRESSURE VALVE
超压活门
二、件号
6740F010000,6740G010000
三、章节号
36-11-12
四、适用机型
A320
五、系统
36 PNEUMATIC
气源
六、安装位置
发动机短舱
![图片[1]-6740F010000,6740G010000 OVERPRESSURE VALVE-航修札记](https://www.aeroacm.com/wp-content/uploads/2025/10/20251025233216690-word-image-10538-1.png)
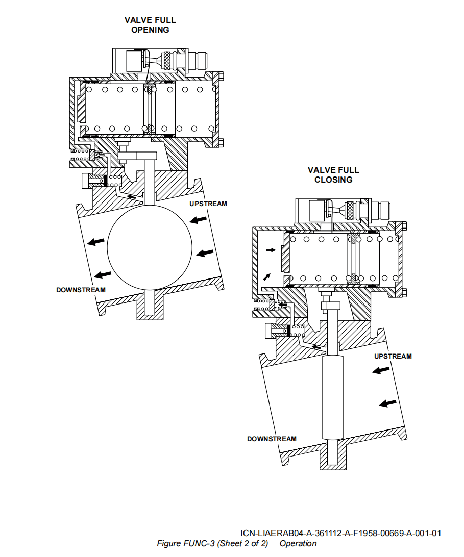
七、部件原理
Operation Fig FUNC-3
工作
A. General Operation
工作原理
When there is no upstream pressure in the valve body, or until the pressure gets its calibration value, the action of the spring only operates the piston of the pneumatic actuator, and it causes the full opening of the butterfly valve.
当活门流道无上游压力或压力未达到校准值时,弹簧仅驱动气动作动器的活塞,使蝶板完全开启。
As soon as the upstream pressure gets the calibration value, the calibrated valve opens and admits the pressure into the closing control chamber of the pneumatic actuator. The piston, which is controlled by the control pressure, moves and causes the valve butterfly shaft to turn. The butterfly valve closes and cuts off the flow of the air bleed system.
当上游压力达到校准值时,校准阀随即开启,将压力导入气动作动器的关闭控制腔室。受控制压力驱动的活塞随之移动,带动蝶板轴旋转。蝶板随即关闭,切断引气系统的气流。
As soon as the pressure decreases below another calibration value, the calibrated valve closes, and it cuts off the actuator control pressure. The piston, which is operated by the spring, moves forward in the closing control chamber. Its displacement returns the butterfly to its normal position. This position is the fully open position of the valve.
当压力降至校准值以下时,校准阀随即关闭,切断作动器的控制压力。此时,由弹簧驱动的活塞在关闭控制腔内向前移动,其位移使蝶板复位至正常位置,即活门全开位置。
B. Detailed Operation
详细操作
When there is no pressure from the air bleed system, an external air pressure goes through the test union and the valve for the operating tests of the overpressure valve. The test union is accessible after the removal of its threaded cap.
当引气系统无压时,外部空气压力会流经测试接头和超压活门的工作测试阀门。测试接头在拧下螺纹盖后即可进行操作。
The test pressure, which goes through the test union, pushes the test union clapper; the test union closes the air-supply hole in valve body. Then, the air goes through the holes drilled in test union, and it goes into the closing control chamber of the actuator, through the calibrated valve.
测试压力通过测试接头,推动测试接头的阀芯;测试接头关闭活门流道中的供气孔。随后,空气通过测试接头上的钻孔,流经校准阀,进入作动器的关闭控制室。
![图片[2]-6740F010000,6740G010000 OVERPRESSURE VALVE-航修札记](https://www.aeroacm.com/wp-content/uploads/2025/10/20251025233217548-word-image-10538-2.png)
![图片[3]-6740F010000,6740G010000 OVERPRESSURE VALVE-航修札记](https://www.aeroacm.com/wp-content/uploads/2025/10/20251025233218559-word-image-10538-3.png)
八、工作参数
![图片[4]-6740F010000,6740G010000 OVERPRESSURE VALVE-航修札记](https://www.aeroacm.com/wp-content/uploads/2025/10/20251025233220415-word-image-10538-4.png)
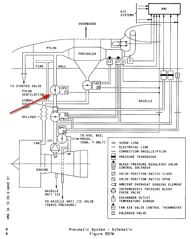
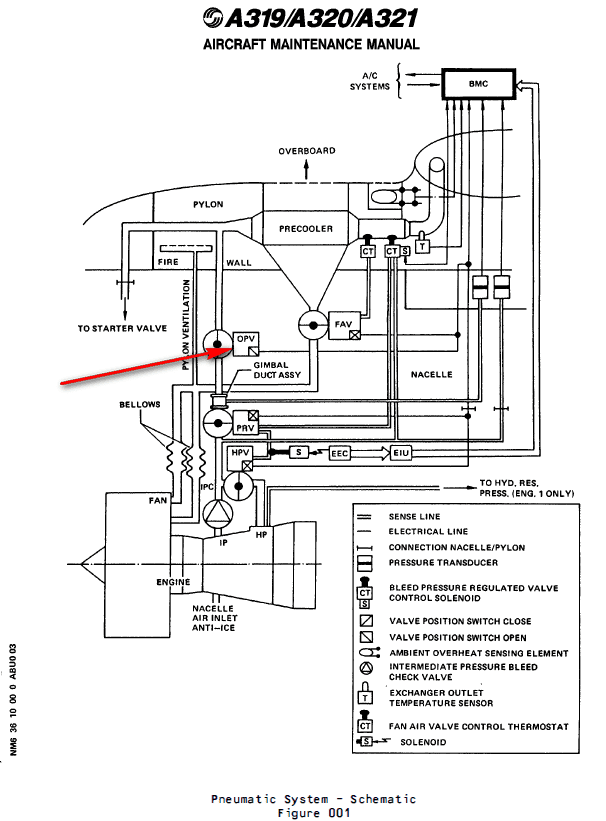
九、在飞机系统中的工作原理及互联
an Over-Pressure Valve (OPV) which protects the downstream pneumatic system if the PRV does not operate
一个超压活门(OPV),如果PRV不工作,它将保护下游气动系统
Downstream of the PRV an overpressure valve (OPV) (5HA) is installed to protect the pneumatic system against damage if overpressure occurs.
在PRV下游安装一个超压活门(OPV)(5HA),用于保护气动系统,以防发生超压时损坏。
(1) The OPV is a 4 in. dia. butterfly-type valve, whose operation is fully pneumatic. In normal conditions the valve is spring-loaded open.
OPV是一个直径为4英寸的蝶板类型的活门,其操作是完全气动的。在正常情况下,阀门是弹簧加载打开的。
(2) Detailed Description (Ref. Fig. 026)
详细描述(Ref. Fig. 026)
The OPV contains two main parts :
OPV包含两个主要部分:
– a valve body
活门主体
– an actuator assembly.
作动器组件
(a) Regulation
调节
When the upstream pressure increases and reaches 79 psig, the OPV starts to close (pressure on the piston overcomes the spring force). This decreases the air flow and so reduces the downstream pressure. At 85 psig upstream pressure the OPV is fully closed, it opens again when the upstream pressure has decreased to between 20 and 57 psig.
当上游压力增加并达到79 psig时,OPV开始关闭(活塞上的压力克服了弹簧力)。这减少了气流,从而降低了下游压力。在上游压力为85 psig时,OPV完全关闭,当上游压力降低到20至57 psig之间时,OPV再次打开。
(b) Safety devices and indications
安全装置和指示
The OPV is equipped with a test port which serves to perform an _in situ_ test.
OPV配备有测试端口,用于执行现场测试。
A microswitch in the OPV signals the extreme open position.
OPV中的微动开关指示极限打开位置。
(3) Controls and Indicating
控制和指示
OPV operation is fully pneumatic. It cannot be controlled from the cockpit.
OPV操作完全气动,不能在驾驶舱内进行控制。
![图片[5]-6740F010000,6740G010000 OVERPRESSURE VALVE-航修札记](https://www.aeroacm.com/wp-content/uploads/2025/10/20251025233221793-word-image-10538-5.png)
![图片[6]-6740F010000,6740G010000 OVERPRESSURE VALVE-航修札记](https://www.aeroacm.com/wp-content/uploads/2025/10/20251025233222498-word-image-10538-6.png)
![图片[7]-6740F010000,6740G010000 OVERPRESSURE VALVE-航修札记](https://www.aeroacm.com/wp-content/uploads/2025/10/20251025233223540-word-image-10538-7.png)
![图片[8]-6740F010000,6740G010000 OVERPRESSURE VALVE-航修札记](https://www.aeroacm.com/wp-content/uploads/2025/10/20251025233223194-word-image-10538-8.png)
![图片[9]-6740F010000,6740G010000 OVERPRESSURE VALVE-航修札记](https://www.aeroacm.com/wp-content/uploads/2025/10/20251025233223717-word-image-10538-9.png)
![图片[10]-6740F010000,6740G010000 OVERPRESSURE VALVE-航修札记](https://www.aeroacm.com/wp-content/uploads/2025/10/20251025233224398-word-image-10538-10.png)
![图片[11]-6740F010000,6740G010000 OVERPRESSURE VALVE-航修札记](https://www.aeroacm.com/wp-content/uploads/2025/10/20251025233224847-word-image-10538-11.png)
![图片[12]-6740F010000,6740G010000 OVERPRESSURE VALVE-航修札记](https://www.aeroacm.com/wp-content/uploads/2025/10/20251025233225280-word-image-10538-12.png)
![图片[13]-6740F010000,6740G010000 OVERPRESSURE VALVE-航修札记](https://www.aeroacm.com/wp-content/uploads/2025/10/20251025233226573-word-image-10538-13.png)
![图片[14]-6740F010000,6740G010000 OVERPRESSURE VALVE-航修札记](https://www.aeroacm.com/wp-content/uploads/2025/10/20251025233226501-word-image-10538-14.png)
![图片[15]-6740F010000,6740G010000 OVERPRESSURE VALVE-航修札记](https://www.aeroacm.com/wp-content/uploads/2025/10/20251025233226957-word-image-10538-15.png)










暂无评论内容