一、名称
OVERPRESSURE VALVE
二、件号
6740B03,6740B03 AMDT A,6740B04,6740B04 AMDT A,6740B050000
三、章节号
36-11-53
四、适用机型
A320
五、系统
36 PNEUMATIC
气源
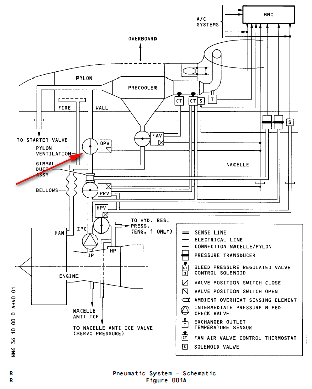
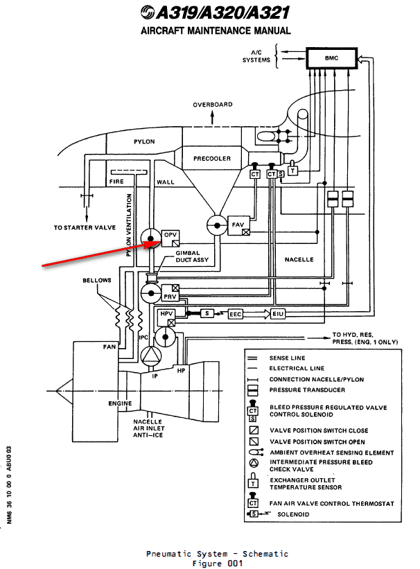
六、安装位置
发动机短舱
![图片[1]-6740B OVERPRESSURE VALVE-航修札记](https://www.aeroacm.com/wp-content/uploads/2025/09/word-image-9149-1.png)
七、部件原理
A. General Description
概述
(1) The pneumatically controlled overpressure valve PNR (Part Number) 6740 of the butterfly type, is installed in the engine air bleed system of the A320 aircraft, in the pressure control/ limitative section of the system . It enables to interrupt the pressure supply of the system when the bleed pressure reaches a certain level of overpressure.
蝶板式气动控制超压活门PNR(部件号)6740安装在A320飞机发动机的引气系统中,位于该系统的压力控制/限制部分。当引气压力达到一定的超压水平时,该活门可中断系统压力供应。
![图片[2]-6740B OVERPRESSURE VALVE-航修札记](https://www.aeroacm.com/wp-content/uploads/2025/09/word-image-9149-2.png)
2. Operation
操作
A. General Operation
一般操作
With no bleed pressure supply, the butterfly is held in the full opening position under the actuator spring load.
当没有提供任何压力,蝶板在作动器弹簧载荷作用下保持在全开位置。
– For PNRs 6740B03 and 6740B04: when the valve is supplied with bleed pressure, the valve upstream pressure is admitted into the closing chamber (A) of the pneumatic actuator through the regulating valve (1). The regulating valve (1) starts to open when the bleed pressure reaches a certain level:
对于PNRs 6740B03和6740B04:当活门被提供引气压力时,活门上游压力通过调节阀(1)进入气动作动器的关闭腔室(A)。当引气压力达到一定水平时,调节阀(1)开始打开:
– For PNR (Part Number) 6740B03: between 1.8 and 2 bar rel. (Relative) (26.11 to 29 psig)
对于PNR(件号)6740B03:在1.8和2 bar rel.(相对)之间(26.11至29 psig)
– For PNR 6740B04: between 2 and 2.2 bar rel. (29.01 to 31.9 psig).
对于PNR 6740B04:在2至2.2 bar rel.(29.01至31.9 psig)之间。
– For PNR 6740B050000: when the valve is supplied with bleed pressure, the regulator clapper is submitted to the valve upstream pressure on one side, and to the regulator spring load on the other side.
对于PNR 6740B050000:当活门被提供引气压力时,调节器阀芯的一侧承受活门上游压力,另一侧承受调节器弹簧载荷。
B. Detailed Operation
详细操作
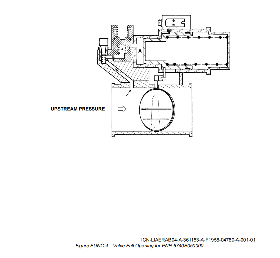
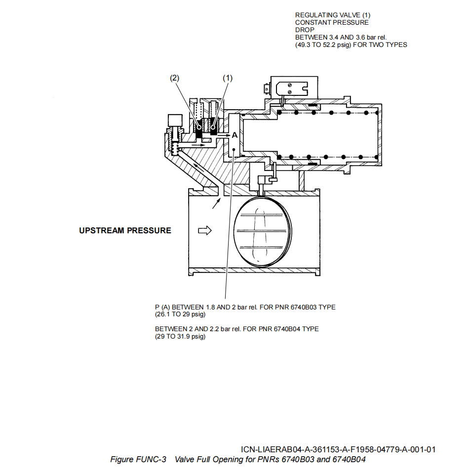
(1) Full Opening (Refer to Fig FUNC-3 and Fig FUNC-4)
全开(参见图FUNC-3和图FUNC-4)
The overpressure valve remains full open until a certain level of the upstream pressure 5.17 bar rel. (75 psig).
For PNRs 6740B03 and 6740B04: this is achieved by regulating the valve (1) which maintains a constant differential pressure: between 3.4 and 3.6 bar rel. (49.3 to 52.2 psig) between the upstream side of the valve and the closing chamber (A) of the pneumatic actuator.
For PNR 6740B050000: the clapper is held against its seat by the spring load.
超压活门将保持全开状态,直至上游压力达到5.17bar相对压力(75psig)的设定值。
对于PNR 6740B03和6740B04:通过调节阀(1)实现该功能,该阀可保持恒定压差:在活门上游侧与气动作动器的关闭室(A)之间为3.4至3.6 bar rel.(49.3至52.2 psig)。
对于PNR 6740B050000:通过弹簧载荷将阀芯顶在阀座上。
(2) Beginning of Valve Closing
开始关闭活门
The overpressure valve starts to close from 5.17 bar rel. (75 psig).
超压活门从5.17 bar rel.(75 psig)开始关闭。
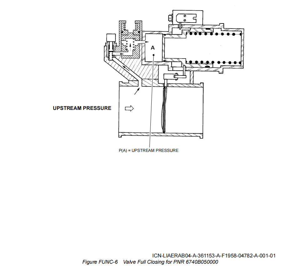
(3) Full Closing (Refer to Fig FUNC-5 and Fig FUNC-6)
完全关闭(参见图FUNC-5和图FUNC-6)
Over 5.86 bar rel. (84.99 pisg), the overpressure valve is fully closed.
当超过5.86 bar rel.(84.99 pisg)时,超压活门完全关闭。
– For PNRs 6740B03 and 6740B04: this is achieved by the overpressure relief valve (2) which opens from 5.55 bar rel. (80.49 psig) and thus directly interconnects the valve upstream side with the closing chamber of the pneumatic actuator (regulating valve (1) closes under spring load, since a counterpressure builds up in its upper chamber).
对于PNRs 6740B03和6740B04:这是通过超压泄压阀(2)实现的,该阀在5.55 bar rel.(80.49 psig)时打开,从而直接将活门上游侧与气动作动器的关闭腔室连接(调节阀(1)在弹簧负载下关闭,因为其上腔室中建立了反压力)。
– For PNR 6740B050000: the overpressure causes the clapper opening, then the upstream pressure is sent into the pneumatic actuator closing chamber and causes the butterfly valve full closing.
对于PNR 6740B050000:超压导致阀芯打开,然后将上游压力送入气动作动器关闭腔室并使活门完全关闭。
![图片[3]-6740B OVERPRESSURE VALVE-航修札记](https://www.aeroacm.com/wp-content/uploads/2025/09/word-image-9149-3.png)
![图片[4]-6740B OVERPRESSURE VALVE-航修札记](https://www.aeroacm.com/wp-content/uploads/2025/09/word-image-9149-4.png)
![图片[5]-6740B OVERPRESSURE VALVE-航修札记](https://www.aeroacm.com/wp-content/uploads/2025/09/word-image-9149-5.png)
![图片[6]-6740B OVERPRESSURE VALVE-航修札记](https://www.aeroacm.com/wp-content/uploads/2025/09/word-image-9149-6.png)
八、工作参数
![图片[7]-6740B OVERPRESSURE VALVE-航修札记](https://www.aeroacm.com/wp-content/uploads/2025/09/word-image-9149-7.png)
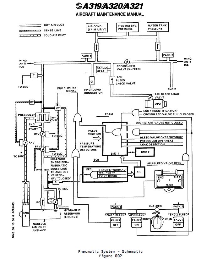
九、在飞机系统中的工作原理及互联
an Over-Pressure Valve (OPV) which protects the downstream pneumatic system if the PRV does not operate
一个超压活门(OPV),如果PRV不工作,它将保护下游气动系统
Downstream of the PRV an overpressure valve (OPV) (5HA) is installed to protect the pneumatic system against damage if overpressure occurs.
在PRV下游安装一个超压活门(OPV)(5HA),用于保护气动系统,以防发生超压时损坏。
(1) The OPV is a 4 in. dia. butterfly-type valve, whose operation is fully pneumatic. In normal conditions the valve is spring-loaded open.
OPV是一个直径为4英寸的蝶板类型的活门,其操作是完全气动的。在正常情况下,阀门是弹簧加载打开的。
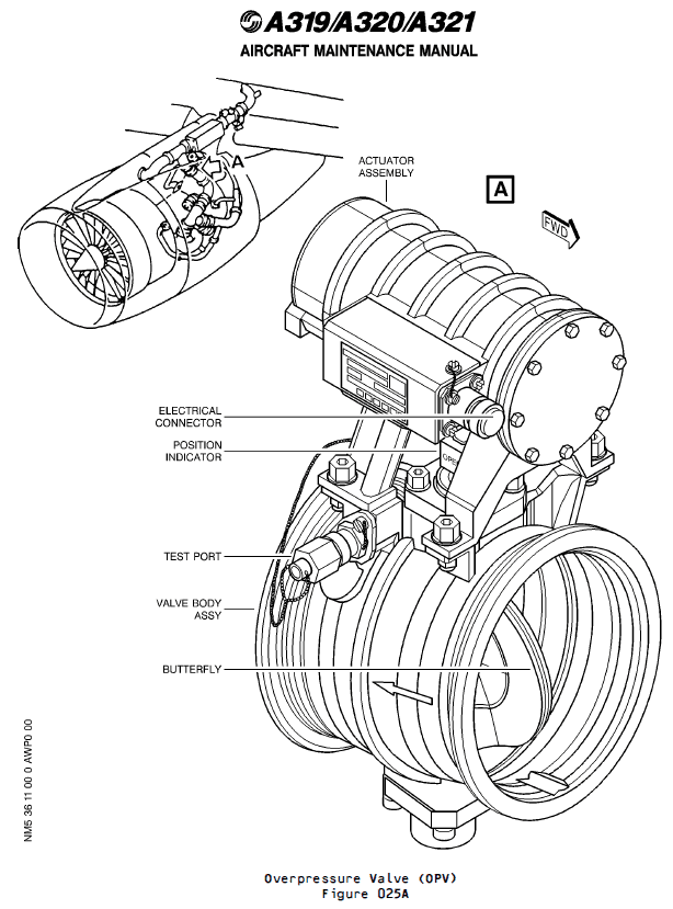
(2) Detailed Description (Ref. Fig. 026)
详细描述(Ref. Fig. 026)
The OPV contains two main parts :
OPV包含两个主要部分:
– a valve body
活门主体
– an actuator assembly.
作动器组件
(a) Regulation
调节
When the upstream pressure increases and reaches 79 psig, the OPV starts to close (pressure on the piston overcomes the spring force). This decreases the air flow and so reduces the downstream pressure. At 85 psig upstream pressure the OPV is fully closed, it opens again when the upstream pressure has decreased to between 20 and 57 psig.
当上游压力增加并达到79 psig时,OPV开始关闭(活塞上的压力克服了弹簧力)。这减少了气流,从而降低了下游压力。在上游压力为85 psig时,OPV完全关闭,当上游压力降低到20至57 psig之间时,OPV再次打开。
(b) Safety devices and indications
安全装置和指示
The OPV is equipped with a test port which serves to perform an _in situ_ test.
OPV配备有测试端口,用于执行现场测试。
A microswitch in the OPV signals the extreme open position.
OPV中的微动开关指示极限打开位置。
(3) Controls and Indicating
控制和指示
OPV operation is fully pneumatic. It cannot be controlled from the cockpit.
OPV操作完全气动,不能在驾驶舱内进行控制。
![图片[8]-6740B OVERPRESSURE VALVE-航修札记](https://www.aeroacm.com/wp-content/uploads/2025/09/word-image-9149-8.png)
![图片[9]-6740B OVERPRESSURE VALVE-航修札记](https://www.aeroacm.com/wp-content/uploads/2025/09/word-image-9149-9.png)
![图片[10]-6740B OVERPRESSURE VALVE-航修札记](https://www.aeroacm.com/wp-content/uploads/2025/09/word-image-9149-10.png)
![图片[11]-6740B OVERPRESSURE VALVE-航修札记](https://www.aeroacm.com/wp-content/uploads/2025/09/word-image-9149-11.png)
![图片[12]-6740B OVERPRESSURE VALVE-航修札记](https://www.aeroacm.com/wp-content/uploads/2025/09/word-image-9149-12.png)
![图片[13]-6740B OVERPRESSURE VALVE-航修札记](https://www.aeroacm.com/wp-content/uploads/2025/09/word-image-9149-13.png)
![图片[14]-6740B OVERPRESSURE VALVE-航修札记](https://www.aeroacm.com/wp-content/uploads/2025/09/word-image-9149-14.png)
![图片[15]-6740B OVERPRESSURE VALVE-航修札记](https://www.aeroacm.com/wp-content/uploads/2025/09/word-image-9149-15.png)
![图片[16]-6740B OVERPRESSURE VALVE-航修札记](https://www.aeroacm.com/wp-content/uploads/2025/09/word-image-9149-16.png)
![图片[17]-6740B OVERPRESSURE VALVE-航修札记](https://www.aeroacm.com/wp-content/uploads/2025/09/word-image-9149-17.png)
![图片[18]-6740B OVERPRESSURE VALVE-航修札记](https://www.aeroacm.com/wp-content/uploads/2025/09/word-image-9149-18.png)









暂无评论内容