一、名称
HP REGULATING VALVE
高压调节活门(HPV)
二、件号
6713D010000,6713D020000,6713D040000,Amdt A,6713D050000,Amdt A,6713D060000,Amdt A,6713D070000,Amdt A
三、章节号
36-11-51
四、适用机型
A319/A320
五、系统
36-PNEUMATIC
气动系统
六、安装位置
发动机短舱
![图片[1]-6713D HP REGULATING VALVE-航修札记](https://www.aeroacm.com/wp-content/uploads/2025/12/20251209002031766-word-image-11265-1.png)
![图片[2]-6713D HP REGULATING VALVE-航修札记](https://www.aeroacm.com/wp-content/uploads/2025/12/20251209002032712-word-image-11265-2.png)
七、部件原理
1. Description
描述
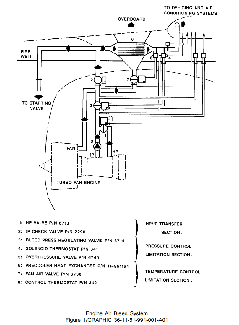
The pneumatically controlled HP regulating valve P/N 6713 of the butterfly type, is installed in the HP bleed air portion of the A320 engine air bleed system. It enables to deliver bleed air to the system at idle speed. The HP regulating valve with the IP check-valve P/N 2290 form the transfer section of the bleed air system (Ref. Fig. 1). Depending on the delivered pressure level, the air is bled either from the IP or HP engine stages. Besides, the HP regulating valve is pneumatically coupled to the bleed pressure regulating valve.
The HP Regulating Valve consists of the major components that follow (Ref. Fig. 2 Sheet 1 to 4):
– A butterfly valve
– A pneumatic actuator
– A regulator
– Pneumatic connections and filters.
气动控制的蝶形HPV(部件号6713)安装于A320发动机引气系统的高压引气段。该活门可在怠速状态下向系统输送引气。该HPV与IP单向活门(部件号2290)共同构成引气系统的传输段(参见图1)。根据所需供气压力等级,引气可分别从IP或HP发动机级获取。此外,HPV通过气动方式与PRV联接。
HPV由以下主要部件构成(参见图2第1至4页):
– 蝶板组件
– 气动作动器
– 调节器
– 气动连接件及气滤
![图片[3]-6713D HP REGULATING VALVE-航修札记](https://www.aeroacm.com/wp-content/uploads/2025/12/20251209002033762-word-image-11265-3.png)
Detailed Description
详细描述
(1) Butterfly valve (Ref. Fig. 3 Sheet 1 and 2)
The butterfly valve consists of:
(a) A body made of heat resisting stainless steel fitted with:
– Two “DN4” connecting flanges of the JANITROL type to connect the unit to the aircraft system
– Two pressure tappings, one on the unit upstream side, the other one on the valve downstream side in an annular chamber
– Two mounting bores for the shaft/butterfly assembly
– A mounting support for the regulator and the pneumatic actuator.
(b) A slant shaft/butterfly assembly actuated by the pneumatic actuator and supported by a ball bearing and two needle bearings or two ball bearings.
(c) The butterfly which admits bleed pressure into the system is fitted with sealing rings which achieves tightness in the valve closing position.
(d) The internal tightness of the bearings is achieved by graphite sealing rings (1). Externally, tightness is achieved by graphite sealing rings (2).
(e) The axial load due to the slant position of the butterfly shaft is supported upwards by a thrust bearing. Downwards the shaft end play is limited by spring loading parts.
(f) One threaded ring secured and locked into each end of the shaft mounting bore of the valve body, holds the bearing and sealing rings.
(g) A quadrant fixed to the lower tip of the butterfly shaft, indicates the position of the butterfly.
(h) The butterfly can be manually placed in its closing position by venting the opening chamber. This is achieved by removing the knurled screw from the upstream supply pipe.
(i) The butterfly can be manually operated by means of a spanner placed on manual control.
(j) The manual control is to be locked into the butterfly closing position by securing the knurled screw into its mounting hole (Ref. Fig. 2 Sheet 1 to 4).
(1) 蝶板组件(参见图3第1、2页)
蝶板组件由以下部件构成:
(a) 耐热不锈钢活门主体,配备:
– 两组JANITROL型“DN4”连接法兰,用于连接飞机系统
– 两处压力口(一处位于活门主体上游侧,另一处位于活门下游侧环形腔室内)
– 两处用于安装轴/活门组件的安装孔
– 用于安装调节器和气动作动器的支架
(b) 由气动作动器驱动的倾斜轴/蝶片组件,通过滚珠轴承及两组滚针轴承或两组滚珠轴承支撑
(c) 蝶板通过密封环实现活门关闭时的密封性,该密封环允许引气进入系统
(d) 轴承内部密封由石墨密封环(1)实现,外部密封由石墨密封环(2)实现。
(e) 蝶板轴倾斜产生的轴向载荷由上向推力轴承支撑,轴端下向间隙由弹簧加载零件限制。
(f) 活门主体轴安装孔两端各固定锁紧一个螺纹环,用于固定轴承及密封环。
(g) 蝶板轴下端固定的四分之一圆盘可指示蝶板位置。
(h) 通过排空开启腔室可手动将蝶板置于关闭位置,操作方式为卸除上游供气管上的滚花螺钉。
(i) 通过手动控制装置上的扳手可实现蝶板手动操作。
(j) 将滚花螺钉旋入其安装孔(参见图2第1至4页)可将手动控制装置锁定在蝶板关闭位置。
![图片[4]-6713D HP REGULATING VALVE-航修札记](https://www.aeroacm.com/wp-content/uploads/2025/12/20251209002035225-word-image-11265-4.png)
![图片[5]-6713D HP REGULATING VALVE-航修札记](https://www.aeroacm.com/wp-content/uploads/2025/12/20251209002043290-word-image-11265-5.png)
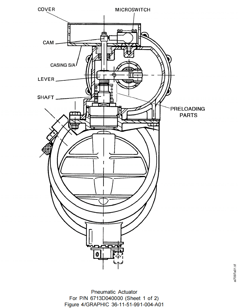
(2) Description of the pneumatic actuator (Ref. Fig. 4 Sheet 1 and 2)
The pneumatic actuator consists of:
(a) A body made of light alloy machined with two guide bores of piston. It also comprises the pneumatic circuitry to the opening and closing chambers.
(b) A cover made of light alloy secured to the body.
(c) A piston made of light alloy fitted with guide rings and two sealing rings which delimit the opening and closing chambers of the pneumatic actuator.
(d) A return spring which maintains butterfly in its closing position in the absence of pressure supply.
(e) A clevis fixed to the piston.
(f) A rod/adjusting rod assembly fixed to the clevis.
(g) A lever fixed to the butterfly shaft (Ref. Fig. 4 Sheet 1 and 2) and actuated by the rod. The lever actuated by the piston causes the rotation of shaft/butterfly assembly.
(h) A cam fixed to the upper tip of the butterfly shaft.
(i) For P/N 6713D010000 or 6713D020000: Two microswitches actuated by the cam. The microswitches indicate the “Closed – not closed” and the “Open – not open” positions of the butterfly valve.
(j) For P/N 6713D040000, 6713D040000 Amdt A, 6713D050000, 6713D050000 Amdt A, 6713D060000, 6713D060000 Amdt A, 6713D070000 and 6713D070000 Amdt A: One microswitch actuated by the cam. The microswitch indicates the “closed – not closed” position of the butterfly valve.
(k) A casing fixed to the actuator body to accommodate the microswitche(s).
(l) A cover fixed to the microswitch casing.
(m) An electrical connector fixed to the casing interconnects the unit to the aircraft mains system.
(2) 气动作动器描述(参见图4第1、2页)
气动作动器由以下部件组成:
(a) 轻合金主体,有两个活塞导向孔,并包含连接打开和关闭腔室的气动回路。
(b) 轻合金盖板,固定于主体上。
(c) 轻合金活塞,装有导向环及两个密封环,用于划分气动作动器的打开关闭腔室。
(d) 复位弹簧,在无压力供应时维持蝶板处于关闭位置。
(e) 固定于活塞的U形夹。
(f) 固定于U形夹的连杆/调节杆组件。
(g) 固定于蝶阀轴(参见图4第1和2页)并由连杆驱动的杠杆。该杠杆受活塞驱动,带动轴/蝶阀组件旋转。
(h) 固定于蝶板轴上端的凸轮。
(i) 针对件号6713D010000或6713D020000:由凸轮驱动的两个微动开关。该开关指示蝶板的“关闭-未关闭”及“开启-未开启”状态。
(j) 适用于件号 6713D040000、6713D040000 AMDT A、6713D050000、6713D050000 AMDT A、6713D060000、6713D060000 AMDT A、 6713D070000 及 6713D070000 AMDT A:由凸轮驱动的微动开关。该微动开关指示蝶板的“关闭 – 未关闭”位置。
(k) 固定于作动器主体的壳体,用于容纳微动开关。
(l) 固定于微动开关壳体的盖板。
(m) 固定于外壳的电气连接器,用于将本部件与飞机主电源系统互连。
![图片[6]-6713D HP REGULATING VALVE-航修札记](https://www.aeroacm.com/wp-content/uploads/2025/12/20251209002050474-word-image-11265-6.png)
![图片[7]-6713D HP REGULATING VALVE-航修札记](https://www.aeroacm.com/wp-content/uploads/2025/12/20251209002054474-word-image-11265-7.png)
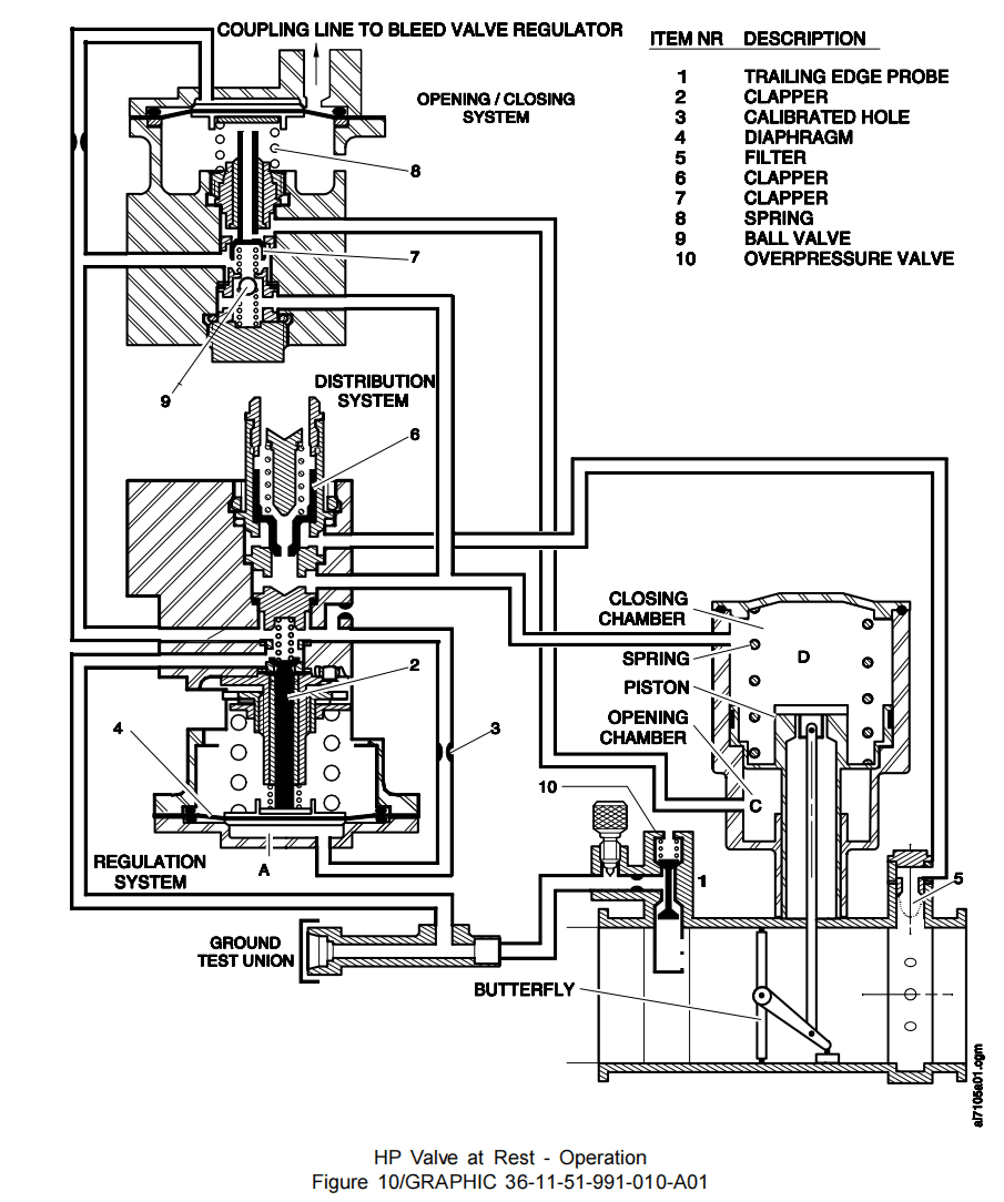
(3) Description of the regulator sub-assembly (Ref. Fig. 5 and Ref. Fig. 6)
For P/N 6713D010000 or 6713D020000
调节器子组件描述(参见图5及图6)
适用于件号6713D010000或6713D020000
This sub-assembly comprises:
– A regulation sub-assembly
– A distribution sub-assembly
– A closing sub-assembly.
该子组件包含:
– 调节子组件
– 分配子组件
– 关闭子组件
(a) Regulation sub-assembly (Ref. Fig. 5)
This sub-assembly comprises:
1 A body/cover sub-assembly made of light alloy. This assembly is equipped with a pneumatic piping to connect it to the upstream and downstream pressure tappings (Ref. Fig. 2).
2 A bellows (1) loaded by spring (2) whose calibration can be modified by adjusting nut. This adjusting nut maintains and guides the springs (2).
3 One adjusting screw (4) fixed to regulator body and secured into the adjusting nut.
4 A clapper (5) held in contact with a stop (6) by a spring (7). The motion of bellows (1) causes clapper (5) to leave its upper seat on stop (6) and move towards its lower seat on support (8).
(a) 调节子组件(参见图5)
该子组件包含:
1 轻合金材质的本体/盖板子组件。该组件配备气动管道,用于连接上游和下游压力取压口(参见图2)。
2 由弹簧(2)加载的波纹管(1),其校准值可通过调节螺母校准。该调节螺母用于固定和引导弹簧(2)。
3 固定在调节器主体上并锁入调节螺母的调节螺钉(4)。
4. 由弹簧(7)驱动的阀芯(5),通过挡块(6)保持接触。波纹管(1)运动时,阀芯(5)将脱离挡块(6)上的上座,向支撑架(8)上的下座移动。
(b) Distribution sub-assembly (Ref. Fig. 5)
This sub-assembly comprises:
1 A support (8) secured to the regulator body with a threaded ring.
2 A clapper (9) that slides into the support (8) bore and held against its seat in support (8) by a spring (10).
3 A threaded plug (11) secured into the support (8) on which the spring (10) is centered.
(b) 分配子组件(参见图5)
该子组件包含:
1 支撑架(8)通过螺纹环固定于调节器主体。
2 阀芯(9)滑入支撑架(8)孔内,由弹簧(10)压紧于支撑架(8)座面。
3 螺纹塞(11)固定于支撑架(8),弹簧(10)居中安装于其上。
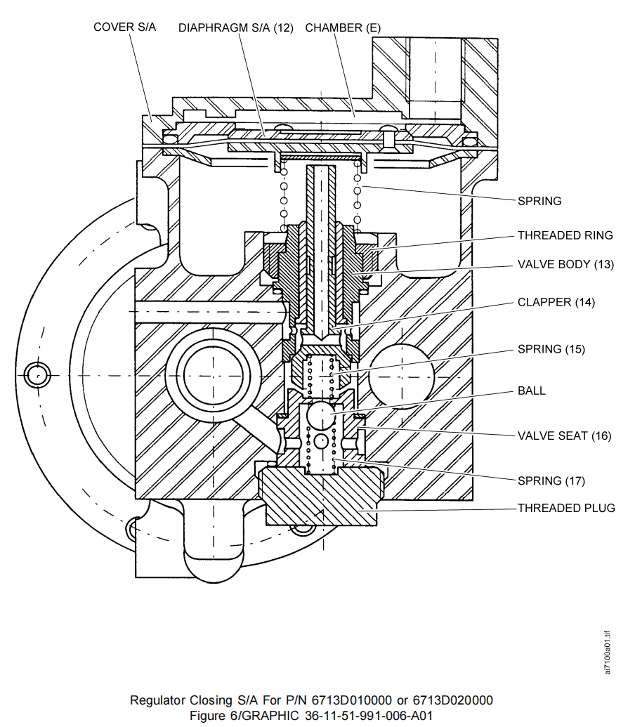
(c) Closing sub-assembly (Ref. Fig. 6)
This sub-assembly comprises:
1 A diaphragm S/A (12) which delimits with the Cover S/A the chamber (E).
2 A valve body (13) retained with a threaded ring.
3 A clapper (14) that slides within the valve body (13) and held against its seat on the valve body (13) with a spring (15) when the chamber (E) is air-vented.
4 A ball held against a valve seat (16) with a spring (17).
5 A threaded plug that secures the valve seat (16) to the regulator body.
(c) 关闭子组件(参见图6)
该子组件包含:
1 膜片组件(12),与盖板组件共同界定腔室(E)。
2 活门主体(13)由螺纹环固定。
3 阀芯(14)在活门主体(13)内滑动,当腔室(E)排气时,由弹簧(15)将其压死在活门主体(13)的阀座上。
4. 由弹簧(17)压在阀座(16)上的球体。
5. 将阀座(16)固定在调节器主体上的螺纹塞。
![图片[8]-6713D HP REGULATING VALVE-航修札记](https://www.aeroacm.com/wp-content/uploads/2025/12/20251209002100775-word-image-11265-8.png)
![图片[9]-6713D HP REGULATING VALVE-航修札记](https://www.aeroacm.com/wp-content/uploads/2025/12/20251209002102640-word-image-11265-9.png)
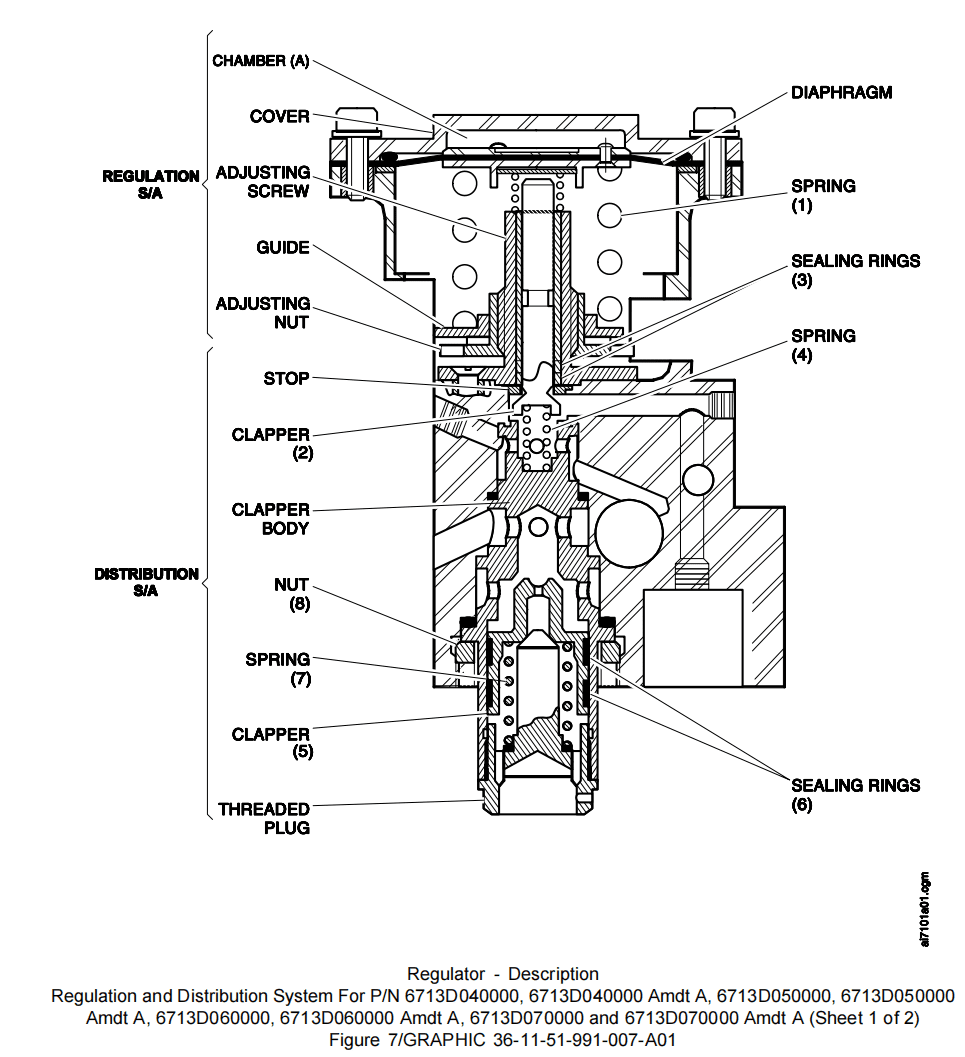
(4) Description of the regulator sub-assembly (Ref. Fig. 7 Sheet 1)
For P/N 6713D040000
调节器子组件说明(参见图7第1页)
适用于件号6713D040000
The regulator has a light cast alloy body which includes the pneumatic connections ducting the upstream and downstream pressure between the body of the valve and the pneumatic actuator.
It consists of three sub-assemblies:
– Regulation S/A
– Distribution S/A
– Opening/closing S/A.
It is completed by an overpressure system.
该调节器采用轻质铸造合金主体,包含连接活门主体与气动作动器之间上游/下游压力的气路通道。
由三个子组件构成:
– 调节组件
– 分配组件
– 开启/关闭组件
并配备超压保护系统。
(a) Regulation S/A (Ref. Fig. 7 Sheet 1)
This sub-assembly consists of:
1 A body/cover sub-assembly made of light alloy. This sub-assembly is equipped with a pneumatic piping to connect it to the upstream and downstream pressure tappings.
2 A regulating chamber (A) formed by a diaphragm and cover.
3 A diaphragm fixed between the cover and the regulator body is loaded by a spring (1) whose calibration can be modified by an adjusting nut.
4 The adjusting nut screwed to an adjusting screw is accessible through a window machined in the regulator body.
5 The hollow adjusting screw attached to the regulator body by three screws, accommodates a clapper (2) equipped with two graphite sealing rings (3).
6 With no pressure the clapper (2) is pushed against a stop by a spring (4) and the diaphragm is pushed against the cover by the spring (1).
7 Under the action of pressure, the diaphragm tends to move the clapper (2) towards its lower seat on the clapper body.
(a) 调节组件(参见图7第1页)
该子组件包含:
1 轻合金主体/盖板子组件。该子组件配备连接上下游压力取压口的管路。
2 由膜片与盖板构成的调节腔室(A)。
3 固定于盖板与调节器主体间的膜片,由弹簧(1)施加负荷,其校准值可通过调节螺母修改.
4 调节螺母通过调节螺钉连接,可经由调节器主体加工的窗口操作。
5 中空调节螺钉由三颗螺钉固定于调节器主体,其上安装的阀芯(2)配备两个石墨密封环(3)。
6 无压力状态下,阀芯(2)在弹簧(4)作用下抵靠止块,膜片在弹簧(1)作用下抵靠盖板。
7 在压力作用下,膜片将推动阀芯(2)向阀芯本体下方的阀座移动。
(b) Distribution S/A (Ref. Fig. 7 Sheet 1)
It is located on the longitudinal axis of the regulation system described in the previous paragraph. It consists of:
1 A clapper body made of stainless steel. One side is subjected to the action of the clapper (2) described in the regulation system; the other is subjected to the action of a distribution clapper (5). The clapper body is a hollow cylindrical body which accommodates the distribution clapper (5); its base has an internal thread for the attachment of a threaded plug.
2 Two grooves machined on the external periphery of the distribution clapper (5) accommodate two graphite sealing rings (6).The distribution clapper (5) is loaded by a spring (7) seated on the threaded plug base. A nut (8) ensures the attachment of the distribution system to the regulator body.
(b) 分配组件 S/A(参见图7 图纸1)
该组件位于前段所述调节系统的纵向轴线上。其结构包括:
1 不锈钢阀芯主体。其一侧承受调节系统所述阀芯(2)的作用力;另一侧承受分配阀芯(5)的作用力。阀芯主体为中空圆柱体,用于容纳分配阀芯(5);其底座设有内螺纹用于连接螺纹塞。
2 分配阀芯(5)外缘加工有两条沟槽,用于容纳两个石墨密封环(6)。分配阀芯(5)由安装在螺纹塞底部的弹簧(7)施加预紧力。螺母(8)确保分配系统与调节器主体的连接。
(c) Opening/Closing S/A (Ref. Fig. 7 Sheet 2)
The opening/closing sub-assembly perpendicular to that of the regulation and distribution system, consists of a stage described as follows.
This stage consists of:
1 A diaphragm (9) held between the cover and the regulator body, which acts as an opening/closing chamber (B).
2 A spring (10) that rests on a threaded ring (11) which holds the clapper body (12). This spring (10) is in contact with shims (13) located under the diaphragm (9).
3 A stainless steel hollow cylindrical clapper (14) drilled with four holes slides in an internal copper alloy bush and rests against a valve seat (15) under the action of the diaphragm (9) pushed by pressure in chamber (B).
4 A spring (16) is placed between the valve seat (15) and the clapper (14). At rest the spring (16) holds the clapper (14) against the clapper body (12).
5 A stainless steel hollow cylindrical valve seat (15) with four outlet holes. This valve seat accommodates a stainless steel ball (17) which is loaded by a spring (18) that rests on a threaded plug (19). This threaded plug (19) is equipped with a preformed packing for sealing and screwed inside the regulator body.
6 A cover (20) is fixed to this sub-assembly. This cover made of light alloy, protected by chromic anodizing, has one tapped hole for the pneumatic connection.
(c) 开启/关闭组件(参见图7 图纸2)
该打开/关闭子组件与调节分配系统垂直,其结构阶段如下所述:
包含:
1 夹持于盖板与调节器主体间的膜片(9),构成打开/关闭腔室(B)。
2 置于螺纹环(11)上的弹簧(10),该螺纹环固定阀芯主体(12)。该弹簧(10)与膜片(9)下方的垫片(13)接触。
3 不锈钢空心圆柱形阀芯(14)开有四个孔,在铜合金内衬套中滑动,并在腔室(B)内压力推动膜片(9)的作用下抵靠阀座(15)。
4 阀座(15)与阀芯(14)之间设置弹簧(16)。静态时弹簧(16)将阀芯(14)压紧于阀芯主体(12)上。
5 不锈钢空心圆柱形阀座(15)设有四个出气孔。该阀座承载(容纳)不锈钢球体(17),球体由置于螺纹塞(19)上的弹簧(18)施加预紧力。螺纹塞(19)配备预成型密封垫圈,通过螺纹固定于调节器主体内部。
6 盖板(20)固定于该子组件上。该盖板由轻合金制成,经铬酸阳极氧化处理保护,设有用于气动连接的螺纹孔。
![图片[10]-6713D HP REGULATING VALVE-航修札记](https://www.aeroacm.com/wp-content/uploads/2025/12/20251209002107521-word-image-11265-10.png)
![图片[11]-6713D HP REGULATING VALVE-航修札记](https://www.aeroacm.com/wp-content/uploads/2025/12/20251209002110715-word-image-11265-11.png)
(5) Overpressure valve (Ref. Fig. 8)
For P/N 6713D050000 and 6713D050000 Amdt A
The overpressure safety system consists of an overpressure valve fitted within the air pressure tapping embossment on the valve body upstream side.
The overpressure valve consists of:
(a) A stainless steel hollow cylindrical body (1) equipped with a pressed-in copper alloy bushing and drilled with four holes. One end base of the valve body (1) is threaded for the connection to the trailing edge probe (01-228); the thread on the middle part of the valve body enables connection with the banjo tube (01-220) using a nut (01-105).
(b) A stainless steel venting clapper (2), threaded at one end; the head of the clapper rests on the internal bushing of the valve body. It has a recess to accommodate the locating pin of a spring guide (5).
(c) A self-locating stainless steel cylindrical spring guide (5).
(d) A spring (7) loaded between the edge of the spring guide (5) and the upper spring guide (3) maintained by a retaining ring (9) inside the valve body (1).
(e) A machined stainless steel hollow clapper (4), the base of which acts as a seat on the internal bushing of the valve body (1). The square section of the clapper (4) enables air flow through the four air vent holes of the overpressure valve. The clapper (4) is fitted against the internal face of the clapper head (2) and secured by a nut (8). The two clappers, thus held together and located by the locating pin of the spring guide (5), can slide inside the valve body (1) within the limits defined by the internal bushing swaged to the valve body (1).
(5) 超压阀(参见图8)
适用于件号6713D050000及6713D050000 AMDT A
超压安全系统由安装在活门主体上游侧气压取样凸起处的超压活门构成。
超压活门包含:
(a) 不锈钢空心圆柱活门主体(1),内嵌压入式铜合金衬套并开有四孔。活门主体(1)一端底座带螺纹,用于连接尾缘引气管(01-228); 活门主体中部螺纹可通过螺母(01-105)连接banjo管(01-220)。
(b) 一端带螺纹的不锈钢排气阀芯(2),其顶部承托于活门主体内衬套。阀芯设有凹槽以容纳弹簧导向器(5)的定位销。
(c) 自定位不锈钢圆柱形弹簧导向器(5)。
(d) 弹簧(7)置于弹簧导向器(5)边缘与上弹簧导向器(3)之间,由活门主体(1)内部的固定环(9)维持张力。
(e) 经机械加工的不锈钢中空阀芯(4),其基座作为活门(1)内衬套的密封座。阀芯(4)的方形截面使空气能通过超压阀的四个排气孔流通。阀芯(4)与阀芯头(2)内表面压紧密封配合,并由螺母(8)固定。两个阀芯通过弹簧导向器(5)的定位销固定定位,可在活门主体(1)内沿内衬套限定的范围滑动,该内衬套经压接(卷边)工艺与活门主体(1)结合。
![图片[12]-6713D HP REGULATING VALVE-航修札记](https://www.aeroacm.com/wp-content/uploads/2025/12/20251209002111647-word-image-11265-12.png)
(6) Pneumatic connections and filters (Ref. Fig. 2 Sheet 1 to 4)
(a) The upstream pressure piping of the regulator sub-assembly consists of:
1 A trailing edge probe secured into the valve body.
2 An Overpressure Valve S/A secured into the trailing edge probe.
3 A banjo tube (1) fixed at one end to Overpressure Valve S/A (10) with a nut and at the other end by a hollow screw secured into the regulator body.
4 A test connection made up of a banjo union fixed by the hollow screw and blanked by a threaded cap.
(b) The downstream pressure piping of the regulator sub-assembly consists of:
1 A filter union secured into the valve body.
2 A banjo tube (2) secured at one end by a filter union and at the other end by a banjo screw.
3 A union (3) secured into the cover of the regulator sub-assembly which interconnects the upper chamber of the closing sub-assembly with the bleed pressure regulating valve P/N 6714 pneumatic regulator.
4 A banjo tube (4) secured at each end to regulator covers, which interconnect chamber (A) of regulation sub-assembly and chamber (E) of closing sub-assembly. Certain alternate units include a connecting hole in place of banjo tube (4) to duct the reduced pressure into the (E) chamber of the closing sub-assembly.
(6) 气路连接与气滤(参见图2第1至4页)
(a) 调压器子组件的上游压力管路包含:
1 固定于活门主体内的尾缘引气管。
2 固定于尾缘引气管上的超压阀组件。
3 一端通过螺母固定于超压活门S/A(10),另一端由空心螺钉固定于调节器主体的banjo管(1)。
4 测试接口:由空心螺钉固定的banjo接头与螺纹盖板封堵组成。
(b) 调节器子组件下游压力管路包含:
1 固定于活门内的气滤接头.
2 一根banjo管(2),一端通过气滤接头固定,另一端通过banjo螺钉固定。
3 一根接头(3),固定在调节器子组件的盖板上,用于连接关闭子组件的上腔室与PRV(件号6714)的气动调节器。
4 两个端部固定于调节器盖板的banjo管(4),用于连接调节子组件腔室(A)与关闭子组件腔室(E)。部分替代型号采用连接孔替代banjo管(4),将减压后的气体导入关闭子组件的(E)腔室。
(7) Overpresure valve (Ref. Fig. 9)
For P/N 6713D060000, 6713D060000 Amdt A, 6713D070000 and 6713D070000 Amdt A
The overpressure safety system consists of an overpressure valve fitted within the air pressure tapping embossment on valve body upstream side.
The overpressure valve consists of:
(a) A stainless steel hollow cylindrical body (05-090C) drilled with four inlet holes and two outlet holes.
1 One end of the valve body (05-090C) is threaded for the connection to the trailing edge probe (01-228).
2 The middle part of the body is threaded for the attachment of the threaded cap (01-105B).
3 The threaded cap (01-105B) has two outlet holes at its upper part to release the air pressure from the two inlet plated holes in case of overpressure.
(b) A centering axle (05-050B) made of chrome-plated stainless steel supports the clapper (05-070B) made of chrome-plated stainless steel. A nut (05-080) is used to attach clapper (05-070B).
(c) A spring (05-040B) keeps the centering axle (05-050B) and one end of the clapper (05-050B) in contact with its seat on body.
(d) A centering guide (05-020B) is made of two parts:
1 The guide made of stainless steel is used to keep the spring (05-040B) in the correct position.
2 A pressed-in bushing made of carbon is used to guide the centering axle (05-050B).
(e) Shims (05-030) maintained between the centering guide (05-020B) and spring (05-040B) that remain are used for the overpressure valve calibration.
(7) 超压阀(参见图9)
适用于件号 6713D060000、6713D060000 AMDT A、6713D070000 及 6713D070000 AMDT A
超压安全系统由安装在活门主体上游侧气压取样凸起处的超压阀构成。
超压阀包含:
(a) 不锈钢空心圆柱主体(05-090C),开有四个进气孔和两个出气孔。
1 活门主体(05-090C)一端带螺纹,用于连接尾缘引气管(01-228)。
2 活门主体中部带螺纹,用于安装螺纹盖(01-105B) 。
3 螺纹盖(01-105B)上部设有两个出气孔,用于在超压时释放来自两个进气孔的气压。
(b) 镀铬不锈钢制成的定位轴(05-050B)支撑着镀铬不锈钢制成的阀芯(05-070B)。螺母(05-080)用于固定阀芯(05-070B)。
(c) 弹簧(05-040B)使定位轴(05-050B)与阀芯(05-050B)一端始终与活门主体座面保持接触。
(d) 定位导套(05-020B)由两部分构成:
1 不锈钢导向件用于维持弹簧(05-040B)的正确位置。
2 石墨压入衬套用于引导定位轴(05-050B)。
(e) 定位导套(05-020B)与弹簧(05-040B)间保留的垫片(05-030)用于超压活门校准。
![图片[13]-6713D HP REGULATING VALVE-航修札记](https://www.aeroacm.com/wp-content/uploads/2025/12/20251209002112112-word-image-11265-13.png)
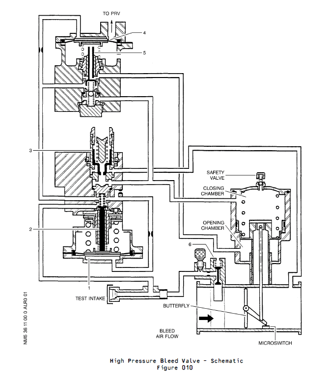
2. Operation
A. Operating Principle (Ref. Fig. 10)
The upstream pressure of the valve is tapped through trailing edge probe (1) and overpressure valve (10). Then it is reduced between clapper (2) and its seat. The reduced pressure is then delivered into chamber (A) of regulator sub-assembly through calibrated hole (3). This pressure acts upon bellows which controls the position of clapper (2). The position of clapper (2) enables to build up a constant reduced pressure in opening chamber (C) of pneumatic actuator when unit covers the pressure regulation. The valve downstream pressure tapped through filter (5) is ducted to the closing chamber (D) of pneumatic actuator, between clapper (6) of distribution system and its seat. Clapper (6) is kept in the opening position by the downstream pressure. Since the reference pressure delivered, or not, to the opening chamber (C) of pneumatic actuator is constant, any variation in the downstream pressure brings about a change in the position of butterfly in order to keep the downstream pressure constant. The closing clapper (7) enables to distribute the reference pressure either in the opening chamber or in the closing chamber of the pneumatic actuator. In the event of IP air bleeding or HP overpressure conditions, ball valve (9) prevents the IP pressure from being admitted into the bellows of the regulator sub-assembly.
2. 工作原理
A. 工作原理(参见图10)
活门的上游压力经尾部引气管(1)与超压阀(10)引出,随后在阀芯(2)与阀座间降压。降压后的压力通过校准孔(3)输送至调节器子组件的腔室(A)输送至调节器子组件的腔室(A)。该压力作用于波纹管,进而控制阀芯(2)的位置。当装置执行压力调节时,阀芯(2)的位置使气动作动器开启腔室(C)内形成恒定的降压。经气滤(5)获取的活门下游压力被引入气动作动器关闭腔室(D),位于分配系统阀芯(6)与其阀座之间。下行压力使阀芯(6)保持开启状态。由于输送至气动作动器开启腔(C)的基准压力恒定,下行压力的任何变化都会导致蝶板位置改变,从而维持下行压力恒定。关闭阀芯 (7)可将基准压力分配至气动作动器的开启腔室或关闭腔室。当发生IP空气泄漏或HP超压情况时,球阀(9)阻止IP压力进入调节器子组件的波纹管。
![图片[14]-6713D HP REGULATING VALVE-航修札记](https://www.aeroacm.com/wp-content/uploads/2025/12/20251209002113508-word-image-11265-14.png)
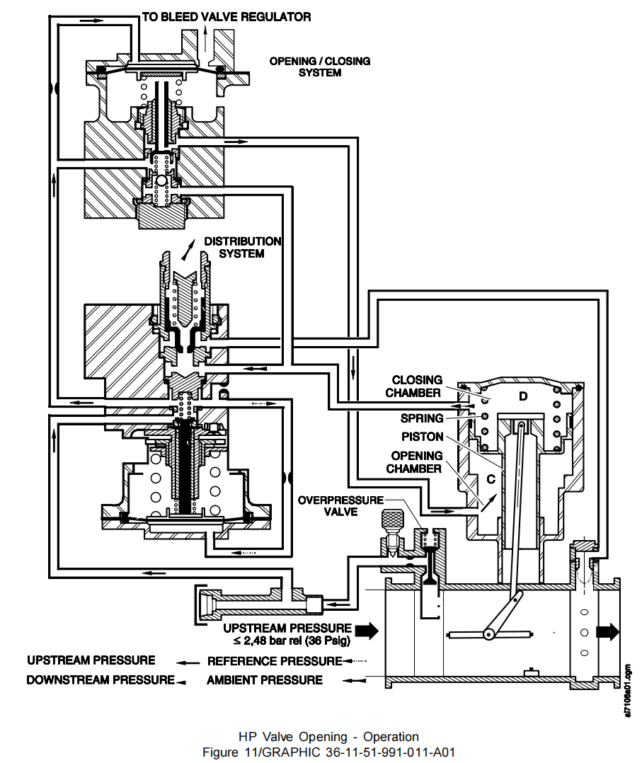
B. Operating Configurations
(1) HP regulating valve opening (Ref. Fig. 11)
At engine idle speed, the HP regulating valve opens with a 0,55 bar rel. (8.00 psig) minimum pressure. The regulated pressure admitted into the opening chamber (C) of pneumatic actuator causes valve to open.
(2) HP regulating valve pressure control (Ref. Fig. 12)
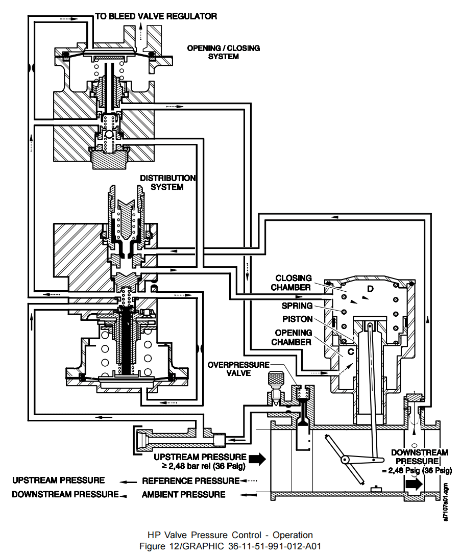
In the event of an increase in engine speed, the HP bleed pressure exceeds a certain level (2,48 bar rel. (36 psig)); valve thus controls its downstream pressure to a constant value 2,48 bar rel. (36 psig). The downstream pressure causes the distribution valve of the regulator to open. This admits the downstream pressure into the chamber (D) of the pneumatic actuator. The opening chamber of the pneumatic actuator is submitted to a constant reference pressure. Any variation in the downstream pressure causes a change in the position of butterfly in order to keep the downstream pressure constant. The change in the differential pressure tends to modify the position of the butterfly, until the required value of the downstream regulated pressure is obtained.
(3) HP valve closing (transfer configuration) (Ref. Fig. 13)
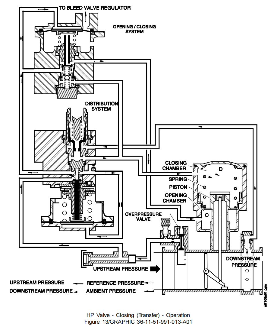
From a sufficiently high engine speed, the IP bleed pressure causes the IP non-return valve to open, this to supply the bleed pressure regulating valve pneumatically. The IP pressure returns to the downstream side of the HP regulating valve and is then ducted to the closing chamber of the pneumatic actuator. This causes valve to close.
(4) HP valve closing (overpressure safety configuration) (Ref. Fig. 14)
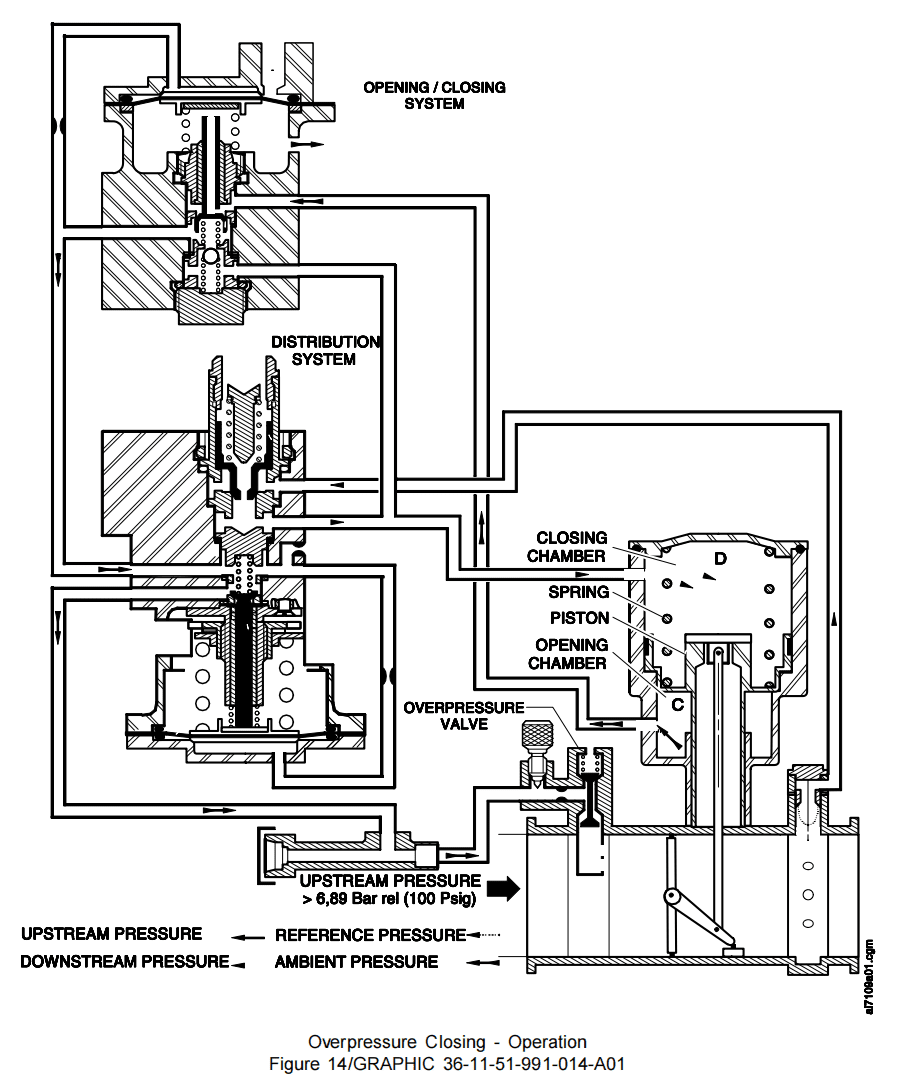
If the HP bleed pressure exceeds a certain level (HP bleed pressure greater than 6,89 bar rel. (100 psig), this pressure admitted through the trailing edge probe causes the overpressure valve to open and plug the air inlet to regulator sub-assembly, causing chamber E of the regulator closing system to be evacuated, and in turn causing clapper (7) to move up in contact with its seat. The downstream pressure is thus admitted into the closing chamber (D) and the opening chamber (C) is vented.
(5) Pneumatic coupling of the HP regulating valve with the bleed pressure regulating valve.
If the bleed pressure regulating valve closes, the pneumatic link, between the pneumatic regulator of the bleed pressure regulating valve and the chamber (E) of the HP regulating valve regulator, causes the latter valve to close fully.
B. 工作配置
(1) HPV开启(参见图11)
当发动机怠速运转时,HPV在0.55巴(相对压力,8.00磅/平方英寸)的最低压力下开启。进入气动作动器开启腔室(C)的调节压力促使活门开启。
(2) HPV压力控制(参见图12)
当发动机转速上升时,高压引气压力超过设定值(2.48 bar rel. (36 psig)),活门即控制下游压力维持恒定值2.48 bar rel. (36 psig)。该下游压力促使调节器分配阀开启,使下游压力进入作动器腔室(D)。气动作动器的开启腔室承受恒定基准压力。下游压力任何变化都会导致蝶板位置调整,以维持下游压力恒定。压差变化将持续改变蝶板位置,直至达到所需下游调节压力值。
(3) HPV关闭(输送配置)(参见图13)
当发动机转速足够高时,IP引压导致IP单向活门开启,从而为PRV提供气源。IP压力返回至HPV下游侧,并被导入作动器的关闭腔室,促使活门关闭。
(4) HPV关闭(过压安全模式)(参见图14)
当高压泄压压力超过特定阈值(高压引气压力大于6.89巴相对压力(100磅/平方英寸)),该压力经尾缘引气管进入后,将开启超压活门并堵塞调节器子组件的进气口,导致调节器闭合系统腔室E排空,进而使阀芯(7)上移接触阀座。此时下游压力进入关闭腔室(D),而开启腔室(C)则被排空。
(5) HPV与PRV的气动耦合。
当PRV关闭时,其气动调节器与HPV调节器腔室(E)之间的气动联接将导致后者完全关闭。
![图片[15]-6713D HP REGULATING VALVE-航修札记](https://www.aeroacm.com/wp-content/uploads/2025/12/20251209002129271-word-image-11265-15.png)
![图片[16]-6713D HP REGULATING VALVE-航修札记](https://www.aeroacm.com/wp-content/uploads/2025/12/20251209002136316-word-image-11265-16.png)
![图片[17]-6713D HP REGULATING VALVE-航修札记](https://www.aeroacm.com/wp-content/uploads/2025/12/20251209002139315-word-image-11265-17.png)
![图片[18]-6713D HP REGULATING VALVE-航修札记](https://www.aeroacm.com/wp-content/uploads/2025/12/20251209002141583-word-image-11265-18.png)
八、工作参数
![图片[19]-6713D HP REGULATING VALVE-航修札记](https://www.aeroacm.com/wp-content/uploads/2025/12/20251209002143920-word-image-11265-19.png)
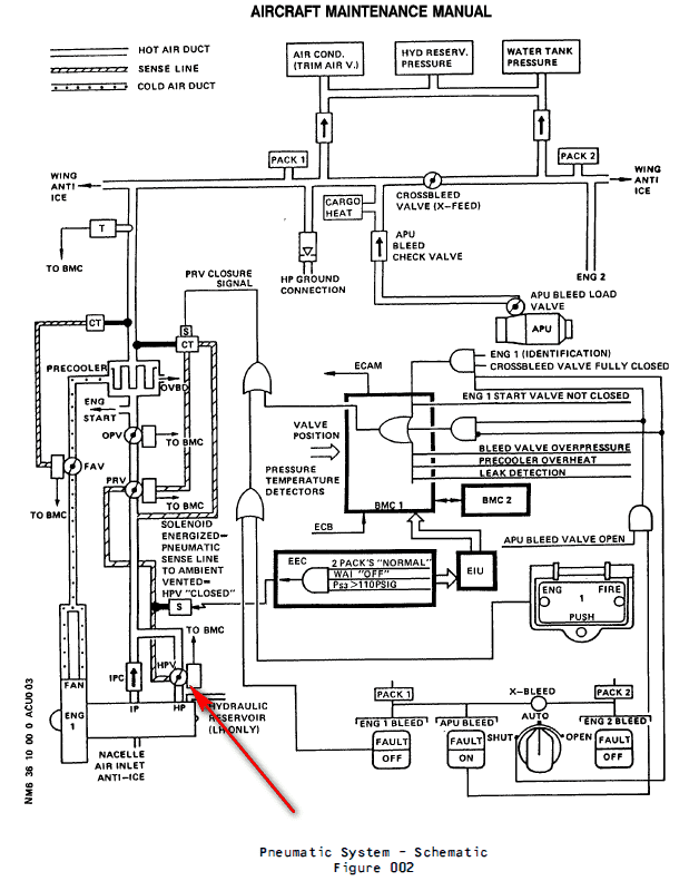
九、在系统中工作原理
HPV装在引气系统的高压级,在怠速时,从高压级引气,HPV打开,当压力到达预设值时,HPV关闭,从中压级引气。
Air is generally bled from an Intermediate Pressure (IP) stage of the engine High Pressure (HP) compressor to minimize engine pressure losses. This is the normal engine air-bleed configuration.
– The IP stage is the 7th HP compressor stage. At low engine speeds, when the pressure from the IP stage is insufficient, air is automatically bled from a higher compressor stage (HP stage). This happens especially at some aircraft holding points and during descent, with engines at idle.
– The HP stage is the 10th HP compressor stage. Transfer of air bleed is achieved by means of a pneumatically operated-butterfly valve, designated HP bleed valve (4000HA).
为降低发动机压力损失,通常会从发动机高压(HP)压缩机的中间压力(IP)级引气,这就是发动机的常规引气构型。
-IP级是高压压气机的第七级。当发动机转速较低时(怠速),若IP级压力不足,系统会自动从更高一级的高压级引气。这种情况尤其在飞机停留点和下降过程中发动机怠速运转时发生。
-HP级是HP压缩机的第十级。通过气动作动活门(高压引气活门HPV,4000HA)实现引气。
When the HP bleed valve is closed, air is directly bled from the IP stage through an IP bleed check valve (7110HM), fitted with two flappers.
当HPV关闭时,空气会直接从IP级通过IP单向活门(7110HM)引气,该单向活门配有两片活门板。
When the HP bleed valve is open, the HP stage pressure is admitted into the pneumatic ducting and closes the IP bleed check valve. Air is then bled from the HP stage only. The HP bleed valve operates pneumatically and is connected by a sense line to a bleed pressure regulator valve (4001HA) and to a solenoid (4029KS) .
当HPV开启时,高压级压力被导入气动管道并中压级单向活门,此时仅从高压级引气。该HPV采用气动控制,通过感应管路连接至压力调节活门(4001HA)和电磁阀(4029KS)。
During cruise in normal bleed condition, the solenoid (4029KS) (installed in the fan compartment) is energized. This causes the solenoid opens to ambient the HPV PRV coupling sense line which lets the HPV close pneumatically. It avoid a permanent HP bleed due to low IP engine pressures.
在正常引气工况下巡航时,安装在风扇舱内的电磁阀(4029KS)通电。这使得电磁阀打开,使HPV PRV耦合感应管路与环境相通,从而允许HPV气动关闭。这样可避免因IP发动机压力过低而造成持续高压引气。
The HP Bleed Valve is a 4 in. dia. butterfly-type valve which operates as a shut-off and pressure regulating valve. The HP bleed valve is normally spring-loaded closed in the absence of upstream pressure. A minimum pressure of 8 psig is necessary to open the valve.
HPV是一种4英寸直径的蝶板类型的活门,兼具关断和压力调节功能。该活门在无上游压力时在弹簧载荷下通常处于关闭状态,需达到8 psi的最低压力才能开启。
The HP bleed valve pneumatically limits the downstream static pressure to 36 plus or minus 3 psig. It closes fully pneumatically when the upstream static pressure reaches 120 psig plus 5 psig or minus 10 psig. A pneumatic sense line connects the HP bleed valve with the bleed pressure regulator valve (PRV) in order to make sure that the HP bleed valve will close when bleed pressure regulator valve is controlled closed.
HPV通过气动方式将下游静压限制在36±3 psig。当上游静压达到120(+5,-10) psig时,该活门会自动完全关闭。为确保压力调节活门(PRV)关闭时HPV同步关闭,系统配置了气动感应管路,将HPV与PRV相连。
A solenoid is installed in the fan compartment. It is connected by a sense line to the HPV-PRV coupling sense line. When the engine is used with the old engine bleed air design, the Thrust Specific Fuel Consumption (TSFC) increases. This is because of low IP engine pressures give permanent HP bleed. To avoid this, during cruise with normal bleed condition,
– Wing Anti-Icing (WAI) not selected ON
– Normal bleed configuration (2 bleeds, 2 packs)
– Ps3 more than or equal to 110 psig
– Altitude over 15000ft
the solenoid is energized by the Engine Electronic Controller (EEC). It opens to ambient the HPV-PRV coupling sense line which lets HPV controlled close pneumatically.
风扇舱内安装有电磁阀,通过感应线与HPV-PRV耦合感应管路相连。当发动机采用旧式引气设计时,推力比燃油消耗率(TSFC)会升高。这是因为低进气压力会导致高压持续引气。为避免这种情况,在正常引气模式巡航时,需满足以下条件:
-机翼防冰系统(WAI)未开启、
-常规引气配置(2个引气口+2个packs)、
-Ps3压力表读数≥110 psi、
-飞行高度超过15000英尺。
此时发动机电子控制器(EEC)将向电磁阀供电,使其打开HPV-PRV耦合感应管路,从而实现HPV气动控制关闭。
(3) Detailed Description (Ref. Fig. 010)
The HP bleed valve contains three main parts :
– a valve body,
– a pneumatic actuator,
– a regulator assembly.
详细描述(参见图010):
HPV包含三个主要组件:
-活门壳体,
-气动作动器,
-调节器组件。
(a) Regulation
The HP bleed valve upstream pressure supplies chamber (1) of the regulator through a jet to control the position of the clapper (2) and maintain constant air pressure in the HP bleed valve actuator opening chamber. The test intake is used for checking correct valve operation on the ground by directly supplying the regulator. The HP bleed valve downstream presure supplies the HP bleed valve actuator closing chamber through distribution clapper (3). Indeed when downstream pressure reaches the value determined by spring preloading.
调节系统:
HPV上游压力通过限流孔进入调节器的腔室(1),用于控制阀芯(2)的位置,从而维持HPV作动器开启腔室内的恒定气压。测试进气口通过直接向调节器供气的方式,用于在地面检查活门的正常运行状态。HPV下游压力则通过分配阀芯(3)作用于作动器关闭腔室,当下游压力达到弹簧预加载设定值时,该阀芯将自动关闭。
(b) Opening/closing
Reduced pressure air supplies chamber (4) of the opening/closing sub assembly though a jet to control the position of clapper (5) against its lower seat position and allow the HP bleed valve actuator opening chamber supply with reduced pressure air. When chamber (4) is vented to ambient the clapper (5) leaves its lower seat position and reduced pressure air is allowed to supply the HP bleed valve actuator closing chamber (by unseating the springloaded ball).
打开/关闭
通过限流孔向打开/关闭子组件的腔室(4)输送调节降低后的气压,控制阀芯(5)顶住在其下阀座的位置,同时为HPV作动器的开启腔室提供调节降低后的气压。当腔室(4)与外界相通时,阀芯(5)脱离下阀座位置,调节后气压随即进入HPV作动器的关闭腔室(通过释放弹簧加载的球体实现)。
(c) Overpressure Safety device
When upstream pressure reaches a specified value, clapper (6) vents to ambient chamber (4) of the opening/closing subassembly and plugs upstream pressure regulator inlet. This causes the HP bleed valve to close.
超压安全装置
当上游压力达到设定值时,阀芯(6)会向打开/关闭组件的环境腔室(4)泄压(放气),并关闭上游压力调节器的入口,从而导致HPV关闭。
(d) A safety valve attached to the cover protects the pneumatic actuator against overpressure in case of HP bleed valve failed open.
当HPV失效在开位时,安装在盖板上的安全阀可防止气动作动器因超压而受损。
![图片[20]-6713D HP REGULATING VALVE-航修札记](https://www.aeroacm.com/wp-content/uploads/2025/12/20251209002144843-word-image-11265-20.png)
![图片[21]-6713D HP REGULATING VALVE-航修札记](https://www.aeroacm.com/wp-content/uploads/2025/12/20251209002144402-word-image-11265-21.png)
![图片[22]-6713D HP REGULATING VALVE-航修札记](https://www.aeroacm.com/wp-content/uploads/2025/12/20251209002144470-word-image-11265-22.png)
![图片[23]-6713D HP REGULATING VALVE-航修札记](https://www.aeroacm.com/wp-content/uploads/2025/12/20251209002145178-word-image-11265-23.png)
![图片[24]-6713D HP REGULATING VALVE-航修札记](https://www.aeroacm.com/wp-content/uploads/2025/12/20251209002146620-word-image-11265-24.png)
![图片[25]-6713D HP REGULATING VALVE-航修札记](https://www.aeroacm.com/wp-content/uploads/2025/12/20251209002146182-word-image-11265-25.png)
![图片[26]-6713D HP REGULATING VALVE-航修札记](https://www.aeroacm.com/wp-content/uploads/2025/12/20251209002147294-word-image-11265-26.png)









暂无评论内容