一、名称
FAN AIR VALVE
风扇活门
二、件号
6730C010000,6730C010000 AMDT A,6730C010000 AMDT B,6730C010000 AMDT C
三、章节号
36-11-57
四、适用机型
A319, A320
五、系统
36-PNEUMATIC
气动
六、安装位置
发动机吊架
![图片[1]-6730C010000 FAN AIR VALVE-航修札记](https://www.aeroacm.com/wp-content/uploads/2025/12/20251207102820522-word-image-11242-1.png)
![图片[2]-6730C010000 FAN AIR VALVE-航修札记](https://www.aeroacm.com/wp-content/uploads/2025/12/20251207102820647-word-image-11242-2.png)
七、部件原理
1. Description
A. General Description
The Fan Air Valve is installed upstream of the precooler in the temperature control and limitation section of the air bleed system. The Fan Air Valve supplies cooling air to the precooler. The function of the Fan Air Valve is to limit the temperature level at the precooler output. The Fan Air Valve is pneumatically linked to a cooling control thermostat.
1. 描述
A. 概述
风扇空气活门安装在引气系统温度控制与限制段的预冷器上游。该活门向预冷器输送冷却空气,其功能是限制预冷器出口的温度水平。风扇空气活门通过气动方式与冷却控制恒温器相连。
![图片[3]-6730C010000 FAN AIR VALVE-航修札记](https://www.aeroacm.com/wp-content/uploads/2025/12/20251207102821704-word-image-11242-3.png)
2. Operation
A. General Operation
The function of the Fan Air Valve is to supply cooling air to the precooler. The relation between the Control Thermostat, installed downstream of the precooler, and the Fan Air Valve keeps the bleed air temperature at the necessary value. The pressure in the chamber (A) of the Pneumatic Actuator Assy changes the position of the butterfly in the Valve Body Assy. Thus, the position of the butterfly adjusts the flow level to the precooler.
B. Detailed Operation
(1) No pressure
– When no pressure is supplied to the chamber (A) of the actuator, the spring load keeps the valve in the closed position.
(2) Maximum pressure
– A maximum pressure is supplied to the chamber (A) of the actuator. It pushes the piston to its maximum rear position and causes the full opening of the valve.
(3) Pressure change
– The Control Thermostat transmits pressure changes to the chamber (A) of the actuator. The piston movement causes changes in the position of the butterfly, thus in the flow rate to the precooler.
2. 工作原理
A. 基本工作原理
风扇空气活门的功能是向预冷器输送冷却空气。安装在预冷器下游的控制恒温器与风扇空气活门之间的联动关系,可将引气空气温度维持在所需值。气动作动器组件腔室(A)的压力改变阀体组件中蝶板(活门板)的位置,从而调节流向预冷器的流量。
B. 详细操作
(1) 无压力状态
– 当作动器腔室(A)无压力输入时,弹簧力使活门保持关闭位置。
(2) 最大压力
– 当作动器腔室(A)获得最大压力时,活塞被推至最末端位置,使活门完全开启。
(3) 压力变化
– 控制恒温器将压力变化传递至作动器腔室(A)。活塞运动改变蝶板(活门板)位置,从而调节进入预冷器的流量。
八、工作参数
![图片[4]-6730C010000 FAN AIR VALVE-航修札记](https://www.aeroacm.com/wp-content/uploads/2025/12/20251207102824670-word-image-11242-4.png)
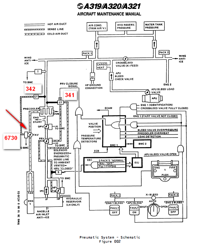
九、在飞机系统中的功能及其互联
![图片[5]-6730C010000 FAN AIR VALVE-航修札记](https://www.aeroacm.com/wp-content/uploads/2025/12/20251207102830886-word-image-11242-5.png)
![图片[6]-6730C010000 FAN AIR VALVE-航修札记](https://www.aeroacm.com/wp-content/uploads/2025/12/20251207102837506-word-image-11242-6.png)
DISTRIBUTION
This system is installed in the nacelle and pylon of each engine and includes:
– an Intermediate Pressure Bleed Check (IPC) Valve,
– a High Pressure Bleed Valve (HPV) which is contolled by a solenoid (Chapter 71).
– a Pressure Regulator Bleed Valve (PRV) which permits or stops the bleed air supply. It also keeps the downstream pressure to a specified limit with a Bleed Pressure Regulated Valve Control Solenoid ,
– an Over-Pressure Valve (OPV) which protects the downstream pneumatic system if the PRV does not operate,
– a bleed air precooler exchanger (air-to-air) which controls the air temperature downstream of the system. The engine fan supplies cooling air through a Fan Air Valve (FAV) to the precooler. A Fan-Air Valve Control Thermostat installed downstream of the precooler controls the butterfly plate of the FAV,
– an Exchanger Outlet Temperature Sensor which monitors the temperature in the ducts,
– two presssure transducers which monitor the pressure in the ducts,
– two Bleed-air Monitoring Computers (BMC1 and BMC2) which receive information from the sensors. They monitor the system and control its operation,
– two temperature sensors which detect overtemperature in ducts and give temperature indication.
分配系统
该系统安装于每台发动机的短舱和吊架内,包含:
– 中压引气单向活门(IPC),
– 由电磁阀控制的高压引气阀(HPV)(参见第71章)。
– 压力调节引气活门(PRV),用于开启或关闭引气供应。该系统还通过引气压力调节活门控制电磁阀将下游压力维持在限定范围内,
– 过压活门(OPV)可在压力调节活门失效时保护下游气动系统,
– 引气预冷器换热器(空气-空气式)用于控制系统下游的空气温度。发动机风扇通过风扇空气活门(FAV)向预冷器输送冷却空气。预冷器下游安装的风扇空气活门控制恒温器调节FAV的蝶板,
– 换热器出口温度传感器监测管道温度,
– 两台压力传感器监测管道压力,
– 两台引气监控计算机(BMC1和BMC2),接收传感器数据以监控系统并控制其运行
– 两台温度传感器,检测管道过热并提供温度指示
ENGINE BLEED AIR SUPPLY SYSTEM
1 . General
The purpose of the engine bleed air supply system is to:
– select one of the two different compressor stages of the engine HP compressor in agreement with the supplied pressure
– regulate the bleed air pressure in order to prevent too high pressures
– regulate the bleed air temperature in order to prevent too high temperatures.
发动机引气供应系统
1. 概述
发动机引气供应系统的功能包括:
– 根据供气压力选择发动机高压压缩机的两个不同压缩级
– 调节引气压力以防止压力过高
– 调节引气温度以防止温度过高。
![图片[7]-6730C010000 FAN AIR VALVE-航修札记](https://www.aeroacm.com/wp-content/uploads/2025/12/20251207102843970-word-image-11242-7.png)
Downstream of the PRV an overpressure valve (OPV) (5HA) is installed to protect the pneumatic system against damage if overpressure occurs. To keep the temperature within the limits, a fan air valve (FAV) (9HA) is installed in the cooling air duct which supplies fan air to the precooler exchanger .
The FAV operates pneumatically and is connected by a sense line to a fan air valve control thermostat (7170HM). The thermostat is installed downstream of the precooler exchanger. Two pressure transducers are installed on a bracket adjacent to the precooler exchanger. One pressure transducer (7HA) is connected with a sense line to the pneumatic duct downstream of the HP bleed valve , the other (8HA) is connected with a sense line to the pneumatic duct downstream of the PRV. An exchanger outlet temperature sensor (6HA) is installed in the elbow of the pneumatic duct in the pylon downstream of the precooler exchanger . Both pressure transducers are connected to the bleed air monitoring computers (BMC) by an electrical cable. Bleed air at controlled pressure and temperature is supplied through insulated ducts to the user as specified in 36-00-00.
在压力调节阀(PRV)下游安装了超压活门(OPV)(5HA),用于在发生过压时保护气动系统免受损坏。为保持温度在限定范围内,在向预冷器换热器输送风扇空气的冷却空气管道中安装了风扇空气活门(FAV)(9HA)。
该风扇空气活门采用气动控制,通过传感管线连接至风扇空气活门控制恒温器(7170HM)。该温控器安装于预冷器换热器下游。两个压力传感器安装在预冷器换热器邻近支架上:其中一个压力传感器(7HA)通过传感管路连接至HPV下游的气路,另一个(8HA)通过传感管路连接至减压阀下游的气路。换热器出口温度传感器(6HA)安装于预冷器换热器下游吊架内弯头处的气动管道中。两台压力传感器均通过电缆连接至引气监测计算机(BMC)。经绝缘管道输送的引气按36-00-00规范规定的受控压力与温度供应至用户。
Fan Air Valve (FAV)
(1) The FAV is a 5.5 in. dia. butterfly-type valve, normally spring – loaded closed in the absence of pressure. A minimum upstream pressure of 8 psig is necessary to open the valve. The FAV regulates the downstream precooler exchanger temperature to 200 plus or minus 15 deg.C (27 deg.F).
(2) Detailed description
The FAV contains two main parts :
– a valve body
– an actuator assembly.
(a) Regulation
A thermostat installed downstream of the precooler exchanger senses the hot air temperature and sends to the valve a pressure signal corresponding to precooler cooling air demand. The FAV butterfly takes a position from fully closed to fully open to maintain the temperature value of air bleed within limits.
(b) Safety devices and indications
The FAV is equipped with a test port which serves to perform an _in situ_ test.
A manual override serves to close the valve mechanically on the ground.
Two microswitches in the valve signal the full open and full closed positions of the butterfly. A thermal fuse installed on the valve body closes the valve if the nacelle temperature reaches 450 plus or minus 25 deg.C (45 deg.F).
风扇空气活门(FAV)
(1) FAV为直径5.5英寸的蝶板活门,在无压力状态下通常由弹簧预加载保持关闭。开启活门需上游压力不低于8 psig。该活门将下游预冷器换热器温度调节至200±15℃(27℉)。
(2) 详细描述
FAV包含两个主要零件:
– 阀体
– 作动器组件
(a) 调节功能
安装于预冷器换热器下游的温控器检测热空气温度,并向活门发送与预冷器冷却空气需求对应的压力信号。FAV蝶板通过从全闭到全开的位置调节,使空气引气温度值维持在设定范围内。
(b) 安全装置与指示
FAV 配备测试端口,用于执行原位测试。
手动控制装置可在地面机械关闭活门。
活门内的两个微动开关用于指示活门的全开和全闭位置。当短舱温度达到 450 ± 25 摄氏度(45 华氏度)时,安装在活门阀体上的热熔断器将关闭活门。
![图片[8]-6730C010000 FAN AIR VALVE-航修札记](https://www.aeroacm.com/wp-content/uploads/2025/12/20251207102848796-word-image-11242-8.png)
![图片[9]-6730C010000 FAN AIR VALVE-航修札记](https://www.aeroacm.com/wp-content/uploads/2025/12/20251207102850447-word-image-11242-9.png)
![图片[10]-6730C010000 FAN AIR VALVE-航修札记](https://www.aeroacm.com/wp-content/uploads/2025/12/20251207102854472-word-image-11242-10.png)
![图片[11]-6730C010000 FAN AIR VALVE-航修札记](https://www.aeroacm.com/wp-content/uploads/2025/12/20251207102856699-word-image-11242-11.png)









暂无评论内容