一、名称
SURGE CONTROL VALVE
防喘控制活门
二、件号
3290476-3~-5
三、章节号
49-50-95
四、适用机型
A330/A340
五、系统
49 AIRBORNE AUXILIARY POWER
机载辅助动力装置(APU)
六、安装位置
APU, 315区域
防喘控制活门59KH18安装在T形管道的后端
![图片[1]-3290476 SURGE CONTROL VALVE-航修札记](https://www.aeroacm.com/wp-content/uploads/2025/11/20251123210413350-word-image-11006-1.png)
![图片[2]-3290476 SURGE CONTROL VALVE-航修札记](https://www.aeroacm.com/wp-content/uploads/2025/11/20251123210413180-word-image-11006-2.png)
![图片[3]-3290476 SURGE CONTROL VALVE-航修札记](https://www.aeroacm.com/wp-content/uploads/2025/11/20251123210413599-word-image-11006-3.png)
![图片[4]-3290476 SURGE CONTROL VALVE-航修札记](https://www.aeroacm.com/wp-content/uploads/2025/11/20251123210414149-word-image-11006-4.png)
七、部件原理
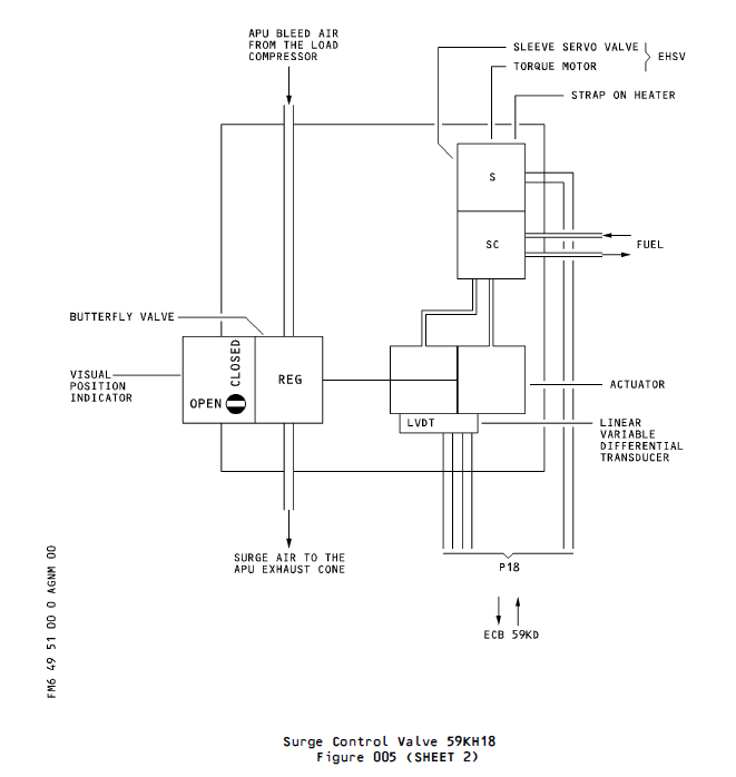
2. Operation
2. 操作
A. Surge Control Valve
A. 防喘控制活门
(1) Refer to Figure 2.
(1) 参见图2。
(2) The surge control valve torque motor servo receives electrical signals from an auxiliary power unit controller. Electrical signals received are related to the auxiliary power unit compressor discharge pressure, exhaust gas temperature, fuel flow and position of the valve butterfly plate. The valve butterfly plate position is supplied to the auxiliary power unit controller by a LVDT.
(2) 防喘控制活门扭矩电机伺服机构接收来自辅助动力装置控制器的电信号。接收的电信号与辅助动力装置压缩机排气压力、排气温度、燃油流量及活门蝶板位置相关。活门蝶板位置通过LVDT(低电压差变阻器)传递至辅助动力装置控制器。
(3) Aircraft auxiliary power unit fuel pressure is supplied to the spool valve inlets and through a filter to the first stage jet.
(3) 飞机辅助动力装置燃油压力经过滤器输送至滑阀入口,并进入第一级喷嘴。
(4) With no electrical power applied to the torque motor servo, the jet is positioned to supply a higher fuel pressure to chamber “A”. A lower fuel pressure is supplied to chamber “B”. The differential pressure created causes the spool valve to move to a position which supplies pressurized fuel to chamber “D” and reduces the pressure in chamber “C”. This causes the butterfly plate to move and thus opens the valve.
(4) 当扭矩电机伺服机构未通电时,喷嘴定位为向腔室“A”提供较高燃油压力。较低燃油压力则供给腔室“B”。由此产生的压差促使滑阀移动至向腔室“D”输送加压燃油并降低腔室“C”压力的位置,进而带动蝶板活门移动开启活门。
(5) With a positive current command applied to the torque motor servo, the jet is positioned to supply a higher fuel pressure to chamber “B”. A lower fuel pressure to is supplied to chamber “A”. The differential pressure created causes the spool valve to move to a position which supplies pressurized fuel to chamber “C” and reduces the pressure in chamber “D”. This causes the butterfly plate to move and thus closes the valve. A negative current command moves the spool to an opposite position which will open the valve.
(5) 当扭矩电机伺服机构接收到正向电流指令时,喷嘴定位为向腔室“B”输送更高燃油压力。此时腔室“A”获得较低燃油压力。产生的压差促使滑阀移动至向腔室“C”供压并降低腔室“D”压力的位置,从而带动蝶形板移动实现活门关闭。负电流指令将使滑阀移至相反位置,此时活门开启。
![图片[5]-3290476 SURGE CONTROL VALVE-航修札记](https://www.aeroacm.com/wp-content/uploads/2025/11/20251123210415358-word-image-11006-5.png)
八、工作参数
![图片[6]-3290476 SURGE CONTROL VALVE-航修札记](https://www.aeroacm.com/wp-content/uploads/2025/11/20251123210448640-word-image-11006-6.png)
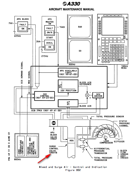
九、在飞机系统中的工作原理及互联
1 . General
The APU load compressor supplies the APU bleed air. The quantity changes with the different bleed air demands of the pneumatic systems. Variable Inlet Guide Vanes (IGVs) (which are installed at the load compressor inlet) control the quantity of the bleed air. For the description / operation of the APU load compressor and the IGVs refer to 49-23-00.
An APU bleed valve 59KH7 and a surge control valve 59KH18 are installed on the outlet orifices of the bleed air T-duct. The APU bleed valve 59KH7 stops or permits the bleed air flow from the APU to the pneumatic system of the aircraft. The surge control valve 59KH18 prevents a load compressor surge.
The excess air passes through the valve to the exhaust cone. The ECB 59KD controls and monitors the APU bleed air supply and the surge air flow. You start and stop the bleed air supply with the APU BLEED P/BSW 7HV, which is on the AIR overhead panel 225VU in the cockpit.
1. 概述
辅助动力装置(APU)负荷压缩机为APU提供引气。其供气量随气动系统不同引气需求而变化。可变导叶(IGVs)(安装于负荷压缩机入口处)控制引气量。有关APU负荷压缩机及导叶的描述/操作,请参阅49-23-00。
在引气T型管出口孔口处安装有APU引气活门59KH7和防喘控制活门59KH18。APU引气活门59KH7用于切断或允许APU向飞机气动系统输送引气。防喘控制活门59KH18则防止负载压缩机发生喘振。
多余空气经活门流向排气锥。ECB 59KD控制并监测APU引气供应及喘振气流。通过驾驶舱AIR顶板225VU处的APU BLEED P/BSW 7HV开关启动或停止引气供应。
3 . System Description(Ref. Fig. 002)
A. Primary Components
The bleed and surge air system has the subsequent primary components:
– a total pressure sensor,
– a bleed flow sensor,
– a bleed air duct,
– an APU bleed valve,
– a surge control valve.
3. 系统描述(参见图002)
A. 主要组件
引气与喘振空气系统包含以下主要组件:
– 全压传感器
– 引气流量传感器
– 引气管道
– 辅助动力装置引气活门
– 防喘控制活门
![图片[7]-3290476 SURGE CONTROL VALVE-航修札记](https://www.aeroacm.com/wp-content/uploads/2025/11/20251123210448339-word-image-11006-7.png)
![图片[8]-3290476 SURGE CONTROL VALVE-航修札记](https://www.aeroacm.com/wp-content/uploads/2025/11/20251123210449149-word-image-11006-8.png)
![图片[9]-3290476 SURGE CONTROL VALVE-航修札记](https://www.aeroacm.com/wp-content/uploads/2025/11/20251123210449177-word-image-11006-9.png)
![图片[10]-3290476 SURGE CONTROL VALVE-航修札记](https://www.aeroacm.com/wp-content/uploads/2025/11/20251123210450749-word-image-11006-10.png)
B. Bleed Air
(1) Bleed Air Duct
The bleed air flows from the scroll of the APU load compressor to the tee-duct which is installed on the right side of the APU.
The APU bleed valve 59KH7 is installed at the forward end and the surge control valve 59KH18 at the aft end of the tee-duct.
The forward end of the APU bleed valve 59KH7 is connected to the bleed air duct-elbow. When the APU bleed valve 59KH7 is in the open position, the APU bleed air flows through the bleed air duct-elbow to the pneumatic system of the aircraft.
B. 引气
(1) 引气管道
引气从辅助动力装置负载压缩机的涡壳流向安装在辅助动力装置右侧的T形管道。
辅助动力装置引气活门59KH7安装在T形管道的前端,而防喘控制活门59KH18安装在T形管道的后端。
APU引气活门59KH7的前端连接至引气管弯头。当APU引气活门59KH7处于开启位置时,APU引气流经引气管弯头进入飞机气动系统。
Surge Air
The surge control-valve bleeds the surge air from the bleed air to avoid a load compressor surge. The surge air flows to the APU exhaust cone.
喘振空气
防喘控制活门将喘振空气从引气中排出,以避免负载压缩机发生喘振。喘振空气流向辅助动力装置排气锥。
(1) Surge Control Valve 59KH18
The surge control valve 59KH18 is a hydraulically operated modulating butterfly valve. It uses high pressure fuel supplied from the Fuel Control Unit (FCU) (Ref.49-32-00) as the hydraulic power source. The ECB 59KD controls and monitors the position of the surge control valve.
(1) 防喘控制活门 59KH18
59KH18型防喘控制活门为液压驱动的调节蝶板活门。其液压动力源采用来自燃油控制单元(FCU)(参见49-32-00)的高压燃油。ECB 59KD负责控制并监测该活门的位置。
(a) During the normal operation the surge control valve 59KH18 moves from the fully closed to the fully open position in a minimum time of 0.25 seconds and from the fully open to the fully closed position in a minimum time of 0.45 seconds. For each opening angle of the IGVs there is a calculated bleed air flow. This bleed air flow is the permitted minimum to prevent a load compressor surge.
(b) The ratio of the allowed differential pressure to the total pressure of the bleed air refers directly to the bleed air flow. The total pressure includes the dynamic and the static part of the bleed air pressure. The differential pressure is the difference in the pressure between the total pressure and the static pressure of the bleed air. The ECB 59KD receives the signals about the differential and the total pressure of the bleed air from the bleed flow sensor-assy. The bleed flow sensor-assy is installed on the left side of the inlet plenum chamber. It has two transducers:
– the total pressure transducer,
– the differential pressure transducer.
(c) The total pressure transducer measures the total pressure of the bleed air and changes it into an analog electrical signal. The total pressure sensor connects the total pressure transducer to the bleed air flow. The total pressure sensor is installed on the scroll of the load compressor, adjacent to the outlet. The sensor inlet is in the bleed air flow.
(d) The differential pressure transducer measures the difference between the total and the static pressure of the bleed air flow. The differential pressure transducer also receives the total pressure of the bleed air through the total pressure sensor. It receives the static pressure of the bleed air through the static pressure channel in the load compressor scroll. The differential pressure transducer measures the difference and changes it into an analog electrical signal.
(e) The ECB 59KD calculates the ratio of the differential and the total pressure during the APU operation. It compares this value to the value for the calculated bleed air flow which it has stored of the opening angle of the IGVs. Each difference between the momentarily allowed value stored in the ECB 59KD and the calculated value causes a control signal from the ECB 59KD to the surge control valve. The surge control valve 59KH18 corrects the surge airflow.
(f) The hydraulically operated surge control valve 59KH18 is of a new type. The pressure transducer system is also of a new type. The hydraulically operated surge control valve 59KH18 needs no extra quick dump function because it opens quickly.
在正常运行期间,防喘控制活门59KH18从全闭位置移动至全开位置的最小时间为0.25秒,从全开位置移动至全闭位置的最小时间为0.45秒。对于每个导流叶片开度,均存在计算得出的引气流量。该引气流量是防止负荷压缩机喘振的最低允许值。
(b) 允许压差与引气总压之比值直接对应引气流量。总压包含引气压力的动压与静压分量。压差即引气总压与静压之间的差值。ECB 59KD通过引气流量传感器组件接收引气压差与总压信号。引气流量传感器组件安装于进气室左侧,包含两个变送器:
– 总压变送器,
– 差压变送器。
(c) 总压传感器测量引气总压并将其转换为模拟电信号。总压传感器通过连接总压传感器与引气流实现测量功能,该传感器安装于负载压缩机涡壳出口附近,其进气口位于引气流中。
(d) 差压传感器测量引气流中总压与静压之间的差值。该传感器通过总压传感器接收引气总压,并通过负载压缩机涡壳内的静压通道获取引气静压。差压传感器测量压差并将其转换为模拟电信号。
(e) ECB 59KD在辅助动力装置运行期间计算压差与总压之比值。该值与ECB 59KD存储的根据IGV开度计算的引气流量值进行比对。当ECB 59KD存储的瞬时允许值与计算值出现偏差时,ECB 59KD即向防喘控制活门发送控制信号。防喘控制活门59KH18负责修正涌流气量。
(f) 液压驱动的防喘控制活门59KH18采用新型设计,其压力传感器系统亦属新型。该活门因具备快速开启特性,无需额外配置快速泄压功能。
4 . Power Supply(Ref. Fig. 003)
The ECB 59KD supplies the electrical power to:
– the total pressure transducer,
– the differential pressure transducer,
– the APU bleed-valve solenoid,
– the surge control-valve torque-motor.
The Strap On Heater gets the electrical power from the AC system of the aircraft. It supplies 115 V AC to the SERVICE BUS 113XP through the circuit breaker 1KT, a bus and the relay 4KD to the APU SCV 59KH18.
4. 电源供应(参见图003)
ECB 59KD为以下设备供电:
– 总压传感器,
– 差压传感器,
– 辅助动力装置引气阀电磁阀,
– 防喘控制活门扭矩电机。
加热带的电力由飞机交流系统提供。其通过断路器1KT、总线及继电器4KD向APU SCV 59KH18输送115伏交流电至服务总线113XP。
![图片[11]-3290476 SURGE CONTROL VALVE-航修札记](https://www.aeroacm.com/wp-content/uploads/2025/11/20251123210450211-word-image-11006-11.png)
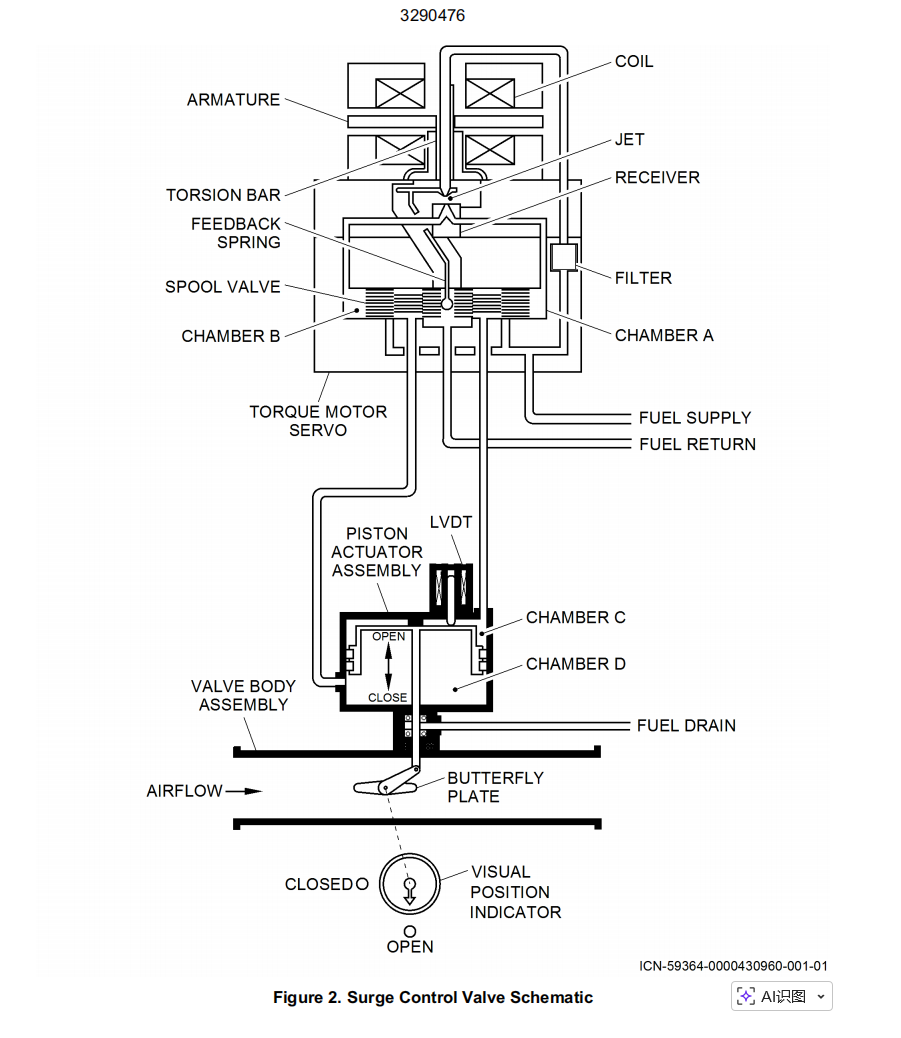
B. Surge Control Valve 59KH18
B. 防喘控制活门 59KH18
The surge control valve 59KH18 has the subsequent primary components:
– a valve flow section,
– a hydraulic actuator,
– a Electrohydraulic Servo Valve (EHSV),
– a Linear Variable Differential-Transducer (LVDT),
– a visual position indicator.
– a strap on heater
防喘控制活门 59KH18 包含以下主要部件:
– 活门流道部分,
– 液压作动器,
– 电液伺服阀(EHSV),
– 线性可变差分变压器(LVDT),
– 目视位置指示器。
– 带式加热器
(1) The valve flow section includes a flow body, a butterfly shaft and a butterfly plate.The flow body is a cylindrical duct with an inner diameter of 4.5 in. (114.2998 mm).The butterfly plate stops or permits the surge air flow. It is attached to the vertically installed butterfly shaft.A V-clamp attaches the flow body to the APU bleed air duct, a band clamp attaches it to the surge air duct.
(1) 活门流道部分包含流道主体、蝶形轴及蝶形板。流道主体为圆柱形管道,内径4.5英寸(114.2998毫米)。蝶形板通过连接垂直安装的蝶形轴实现阻断或允许喘振空气流。V型夹具将流道壳体固定于辅助动力装置引气管路,束带夹具将其连接至喘振空气管路。
(2) Hydraulic Actuator
The hydraulic actuator is the hydromechanical servomechanism which controls the position of the butterfly plate of the surge control valve.The hydraulic actuator uses high pressure fuel supplied from the Fuel Control Unit (FCU) (Ref. 49-32-00) as the hydraulic power source.The hydraulic actuator has a double action piston which transforms the hydraulic power of the fuel into a linear movement. The EHSV controls the fuel supply to the two sides of the piston. The ECB 59KD controls the EHSV.
(2) 液压执行器
液压执行器作为液压机械伺服机构,用于控制防喘控制活门蝶板位置。液压执行器采用燃油控制单元(FCU)(参见49-32-00)提供的高压燃油作为液压动力源。该执行器配备双作用活塞,将燃油液压能转化为线性运动。燃油控制阀(EHSV)调节活塞两侧的燃油供应,而ECB 59KD控制装置则控制燃油控制阀。
(a) There are two hydraulic-actuator output-shaft seals with a drain port between them. If the inner seal has a leak, the fuel leakage flows through the drain port to the APU drain system (Ref. 49-17-00).
(a) 液压执行器输出轴设有两道密封圈,其间设有泄油口。若内侧密封圈发生泄漏,燃油将通过泄油口流入辅助动力装置(APU)泄油系统(参见49-17-00)。
(3) Linear Variable Differential-Transducer (LVDT)
The hydraulic-actuator output-shaft extension is the linear value which refers directly to the opening position of the butterfly plate. The LVDT measures the output shaft extension and transmits the signal to the ECB 59KD for the position monitoring of the butterfly valve.
(3) 线性可变差动变送器(LVDT)
液压执行器输出轴伸长量是直接反映蝶板活门开度位置的线性值。LVDT测量输出轴伸长量,并将信号传输至ECB 59KD以实现蝶板活门位置监控。
(a) The LVDT has:
– a primary winding,
– two secondary windings,
– a ferrous core.
The ferrous core is installed on the actuator output-shaft and extends into the windings.The ECB 59KD supplies a constant amplitude and constant frequency signals for the LVDT excitation to the primary winding. When the ferrous core moves with the output shaft, the induction between the primary and the secondary windings changes. The ECB 59KD uses the feedback amplitude and phase from the secondary windings as a function for the monitoring of the butterfly plate position.
(a) LVDT包含:
– 一组初级绕组
– 两组次级绕组
– 铁芯
铁芯安装在执行器输出轴上并延伸至绕组内部。ECB 59KD向初级绕组提供恒幅恒频信号以激励LVDT。当铁芯随输出轴移动时,初级与次级绕组间的感应变化。ECB 59KD利用次级绕组反馈的振幅与相位作为蝶板位置监测的控制函数。
![图片[12]-3290476 SURGE CONTROL VALVE-航修札记](https://www.aeroacm.com/wp-content/uploads/2025/11/20251123210451950-word-image-11006-12.png)
![图片[13]-3290476 SURGE CONTROL VALVE-航修札记](https://www.aeroacm.com/wp-content/uploads/2025/11/20251123210451557-word-image-11006-13.png)
![图片[14]-3290476 SURGE CONTROL VALVE-航修札记](https://www.aeroacm.com/wp-content/uploads/2025/11/20251123210451185-word-image-11006-14.png)










暂无评论内容