1)介绍
目的
空气循环系统提供空气以利于通风。系统工作时可以减少发动机的引气
综述
循环系统收集座舱中的空气与组件的新鲜空气掺混,向客舱供气。
客舱空气流动经过以下部件:
· 收集管
· 气滤
· 风扇
· 单向活门
位置
相关部件位于分配舱。
操作
当 RECIRC FAN 电门位于 AUTO 位时,再循环风扇被允许工作,其工作还取决于空调组件的状态。
![图片[1]-737NG-ATA21 空调系统【系统原理】-航修札记](https://www.aeroacm.com/wp-content/uploads/2026/04/20260411235923484-word-image-12631-15.png)
2)气滤
目的
空气循环系统的气滤可以过滤掉进入客舱的空气中的小颗粒。
综述
风扇抽吸客舱中的空气,高效气滤可以过滤空气中细菌和微米大小的颗粒。
部位
相关部件位于分配舱。气滤安装在气滤支撑上。
可以通过前货舱后部的盖板来接近气滤。
![图片[2]-737NG-ATA21 空调系统【系统原理】-航修札记](https://www.aeroacm.com/wp-content/uploads/2026/04/20260411235924906-word-image-12631-16.png)
3)循环风扇
目的
再循环风扇增加供给客舱的气流量。
部位
风扇位于分配舱。在混合总管右侧。可以通过前货舱后部壁板接近。
描述
风扇包括:
· 支撑
· 安装凸缘
· 电插头
· 气流方向标牌
功能描述
风扇工作时在收集管中产生负压区域,客舱空气通过地板隔珊进入收集管。收集管位于前货舱的顶部。
培训信息要点
安装风扇时,要确认风扇上的流动方向箭头正确,应该是指向混合总管。
![图片[3]-737NG-ATA21 空调系统【系统原理】-航修札记](https://www.aeroacm.com/wp-content/uploads/2026/04/20260411235924563-word-image-12631-17.png)
4)风扇单向活门
目的
单向活门防止混合总管中的空气反向流动进入再循环系统。
部位
单向活门位于分配舱,在循环风扇和混合总管之间。可以通过前货舱后壁板接近。
培训信息要点
单向活门是通过 V 形卡箍安装。安装时要注意方向。
![图片[4]-737NG-ATA21 空调系统【系统原理】-航修札记](https://www.aeroacm.com/wp-content/uploads/2026/04/20260411235924493-word-image-12631-18.png)
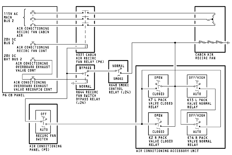
5)再循环风扇
功能描述
风扇工作使用 115VAC,控制使用 28VDC。
继电器 R311 控制风扇的电源。它由以下部件控制:
· RECIRC FAN 电门
· 风扇线圈中的过热电门
· 组件活门关闭和正常继电器
通常,RECIRC FAN 电门位于 AUTO 位,风扇过热电门是闭合的。
组件活门关闭和正常继电器构成 R331 的逻辑电路,都在空调附件盒(ACAU)中。它取决组件流量信息。如果一个组件关闭继电器激励,再循环风扇工作增加座舱通风。如果两个组件活门正常继电器激励,风扇也会工作。
再循环风扇电门旁通继电器 R644 通常在电瓶接通时激励。此继电器切断风扇旁通电路的电。
机外排气活门构性控制电路跳开关是用来非增压放行的。如果跳开关被拔出,并且 R648 激励,风扇就会工作。除烟控制继电器在以下情况下激励:
· 左或右组件 HIGH 位
· 飞机在空中
· RECIRC FAN 电门关断
可参见机外排气活门系统中关于除烟控制继电器。(21-27)
![图片[5]-737NG-ATA21 空调系统【系统原理】-航修札记](https://www.aeroacm.com/wp-content/uploads/2026/04/20260411235924923-word-image-12631-19.png)













暂无评论内容